Wesco 272461 handleiding
Handleiding
Je bekijkt pagina 11 van 26

Page11of26
©Copyright 2018 WESCO Industrial Products, LLC. Specifications subject to change. Not responsible for errors or omissions.
Electric Non-Telescoping High Lift Truck
(Part # 272460 & 272461)
Instruction Manual
ATTENTION: TO INSURE SAFE AND EASY USE OF YOUR HIGH LIFT TRUCK,
READ THESE INSTRUCTIONS ENTIRELY BEFORE USING.
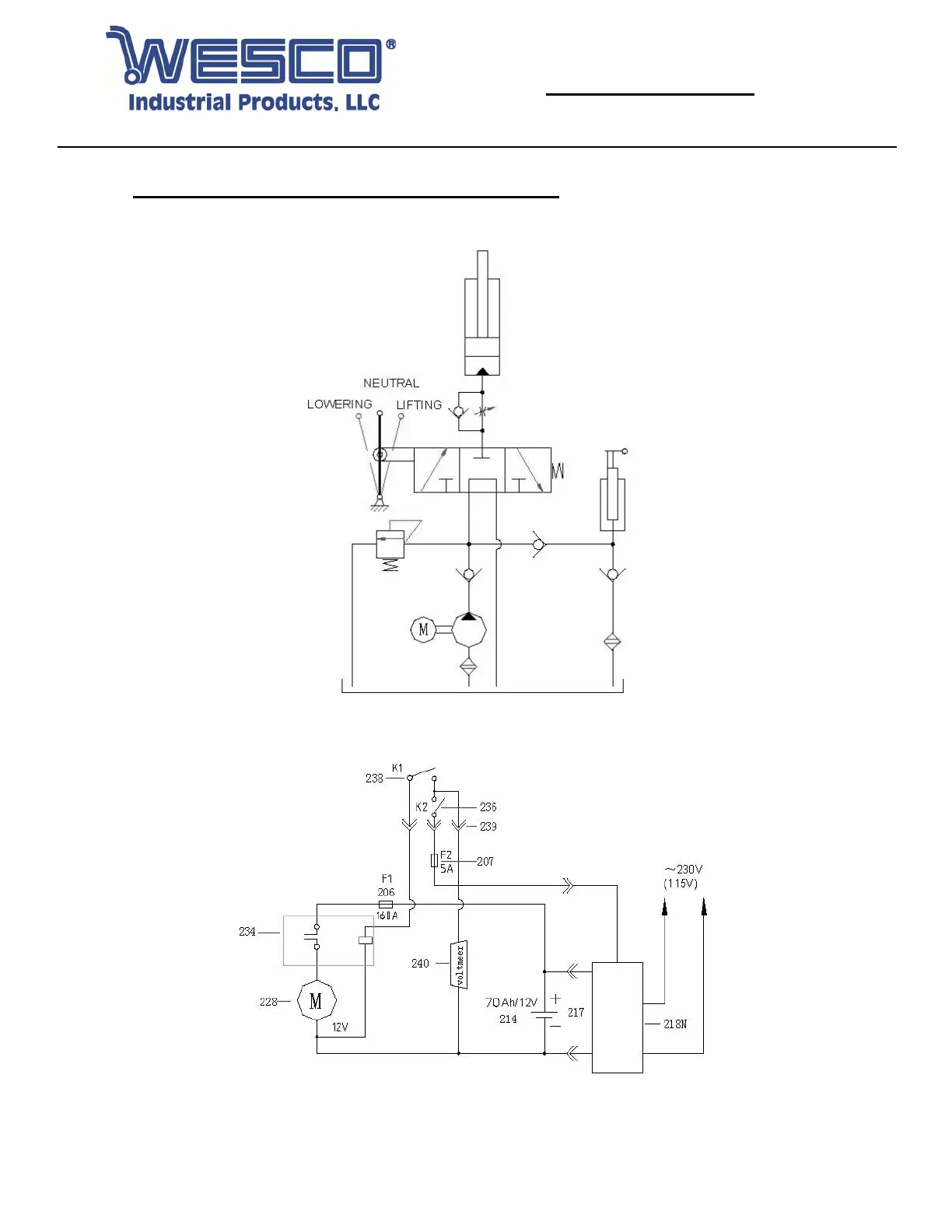
9. HYDRAULIC & CURCUIT DIAGRAMS (CONTINUED)
9.3 Hydraulic Flow Diagram (Models Manufactured After 2015)
9.4 Circuit Diagram (Models Manufactured After 2015)
Bekijk gratis de handleiding van Wesco 272461, stel vragen en lees de antwoorden op veelvoorkomende problemen, of gebruik onze assistent om sneller informatie in de handleiding te vinden of uitleg te krijgen over specifieke functies.
Productinformatie
Merk | Wesco |
Model | 272461 |
Categorie | Niet gecategoriseerd |
Taal | Nederlands |
Grootte | 6487 MB |