Vestil ZLTT-5252-4-36 handleiding
Handleiding
Je bekijkt pagina 8 van 15

Table of Contents Rev. 5/8/2019 ZLTT MANUAL
Table of Contents Copyright 2019 Vestil Manufacturing Co. Page 8 of 15
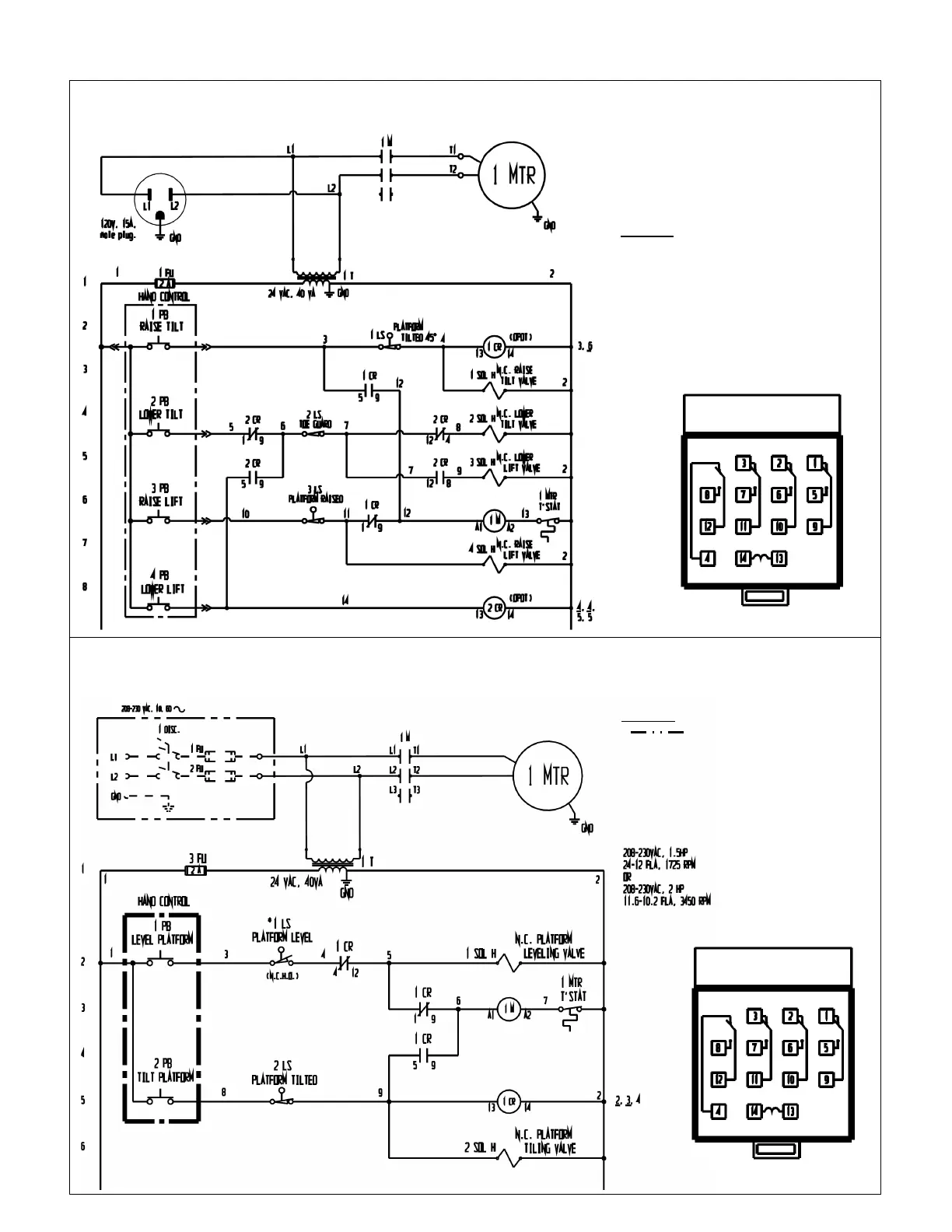
115VAC, Single-Phase Electric Circuit Diagram (04124018 Rev. E)
NOTE: Overcurrent & short-circuit protection and disconnect must be provided by the end-user.
203-240VAC Single Phase Electric Circuit Diagram (04124019 Rev. D)
NOTE: Overcurrent & short-circuit protection and disconnect must be provided by the end-user.
Control relay base
layout (top view)
Control relay base
layout (top view)
NOTES:
Indicates wire and/or
components customer must provide.
* All components represented as
they would be with the table in its
lowered “home” (resting) position.
NOTES:
* All components represented as
they would be with the table in its
“Home” (resting) position.
Bekijk gratis de handleiding van Vestil ZLTT-5252-4-36, stel vragen en lees de antwoorden op veelvoorkomende problemen, of gebruik onze assistent om sneller informatie in de handleiding te vinden of uitleg te krijgen over specifieke functies.
Productinformatie
Merk | Vestil |
Model | ZLTT-5252-4-36 |
Categorie | Niet gecategoriseerd |
Taal | Nederlands |
Grootte | 3935 MB |