Vestil HBD-6-60 handleiding
Handleiding
Je bekijkt pagina 9 van 21

Table of Contents 3/30/2020 HBD MANUAL
Table of Contents Copyright 2019 Vestil Manufacturing Co. Page 9 of 21
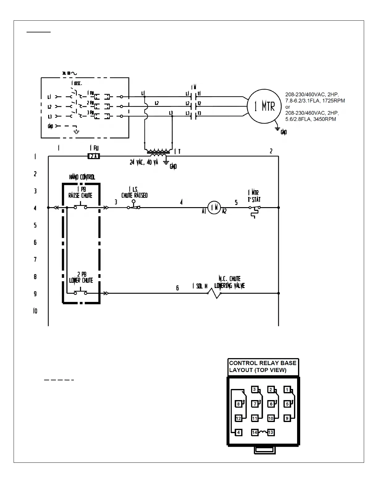
FIG. 3: 3-phase 208-230/460 VAC electrical circuit diagram for 2,000 & 4,000
capacity models (09124019 Rev. C)
NOTE: Overcurrent and short-circuit
protection should be provided
by the end user in accordance
with recommendations and
requirements in NEC (NFPA
70) and local codes.
NOTE: In this diagram, all components are represented with the chute in “home” location,
i.e. resting, lowered position.
Indicates wire and/or components
end-user must provide
Bekijk gratis de handleiding van Vestil HBD-6-60, stel vragen en lees de antwoorden op veelvoorkomende problemen, of gebruik onze assistent om sneller informatie in de handleiding te vinden of uitleg te krijgen over specifieke functies.
Productinformatie
Merk | Vestil |
Model | HBD-6-60 |
Categorie | Niet gecategoriseerd |
Taal | Nederlands |
Grootte | 5500 MB |