Vestil HBD-6-60 handleiding
Handleiding
Je bekijkt pagina 8 van 21

Table of Contents 3/30/2020 HBD MANUAL
Table of Contents Copyright 2019 Vestil Manufacturing Co. Page 8 of 21
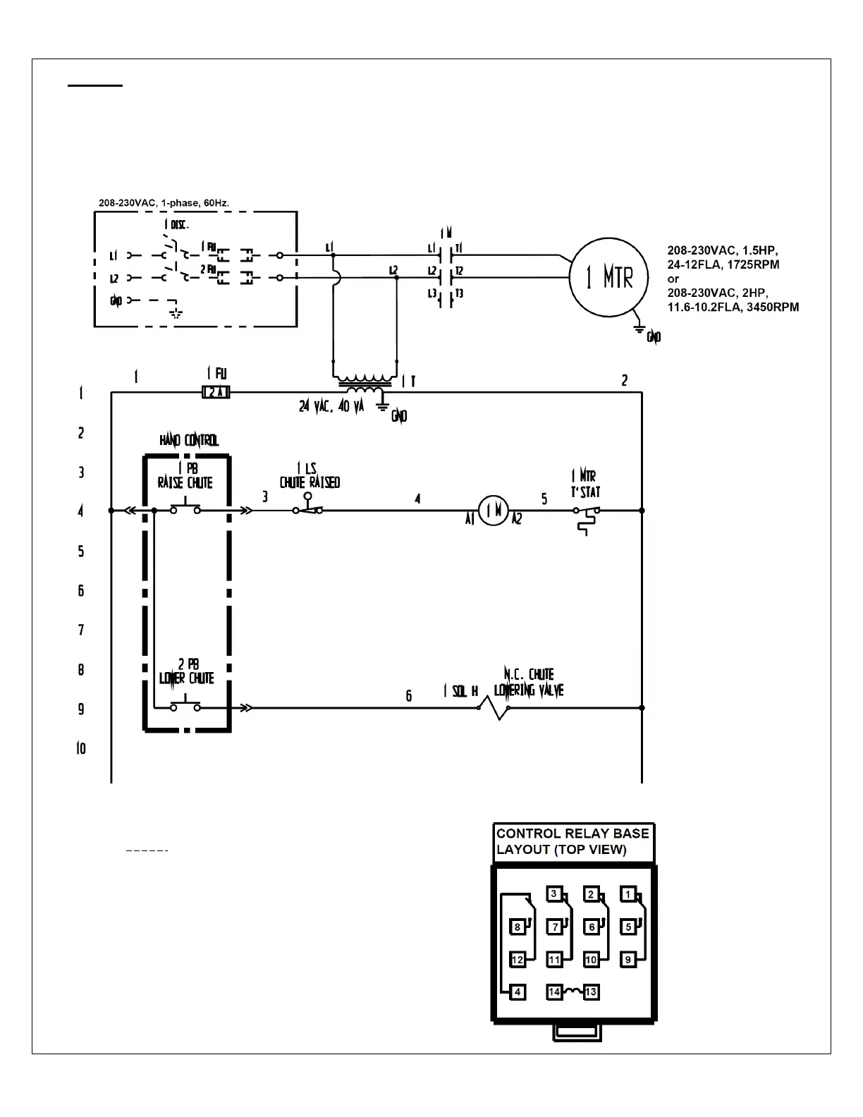
FIG. 2: 208-230VAC electrical circuit diagram for 2,000 & 4,000 capacity models
(09124018 Rev. C)
NOTE: Overcurrent and short-
circuit protection should be
provided by the end user
in accordance with
recommendations and
requirements in NEC
(NFPA 70) and local
codes.
NOTE: In this diagram, all components are represented with the chute in “home” location,
i.e. resting, lowered position.
Indicates wire and/or components
end-user must provide
Bekijk gratis de handleiding van Vestil HBD-6-60, stel vragen en lees de antwoorden op veelvoorkomende problemen, of gebruik onze assistent om sneller informatie in de handleiding te vinden of uitleg te krijgen over specifieke functies.
Productinformatie
Merk | Vestil |
Model | HBD-6-60 |
Categorie | Niet gecategoriseerd |
Taal | Nederlands |
Grootte | 5500 MB |