Vestil CG-42 handleiding
Handleiding
Je bekijkt pagina 12 van 20

Table of Contents Rev. 3.17.2021 TCD MANUAL
Table of Contents Copyright 2019 Vestil Manufacturing Co. Page 12 of 20
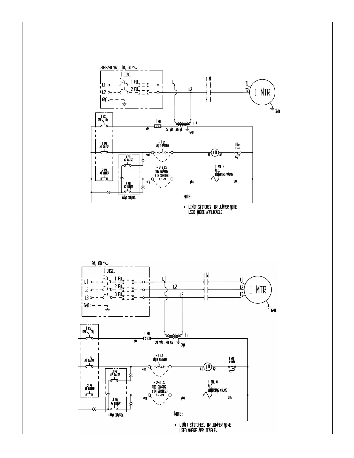
208-230VAC, 1-phase, electrical circuit diagram (99124033)
*See NOTE in Table of Contents on cover page.
In this diagram, all components are represented with the chute in lowered position. Overcurrent and short-circuit
protection should be provided by the end user in accordance with recommendations and requirements in NEC
(NFPA 70) and local codes.
3-phase electrical circuit diagram (99124032)
*See NOTE in Table of Contents on cover page.
In this diagram, all components are represented with the chute in lowered position. Overcurrent and short-circuit
protection should be provided by the end user in accordance with recommendations and requirements in NEC
(NFPA 70) and local codes.
Bekijk gratis de handleiding van Vestil CG-42, stel vragen en lees de antwoorden op veelvoorkomende problemen, of gebruik onze assistent om sneller informatie in de handleiding te vinden of uitleg te krijgen over specifieke functies.
Productinformatie
Merk | Vestil |
Model | CG-42 |
Categorie | Niet gecategoriseerd |
Taal | Nederlands |
Grootte | 6081 MB |