Minuteman X17 handleiding

38 pagina's
PDF beschikbaar

Handleiding

Je bekijkt pagina 31 van 38
Page 31
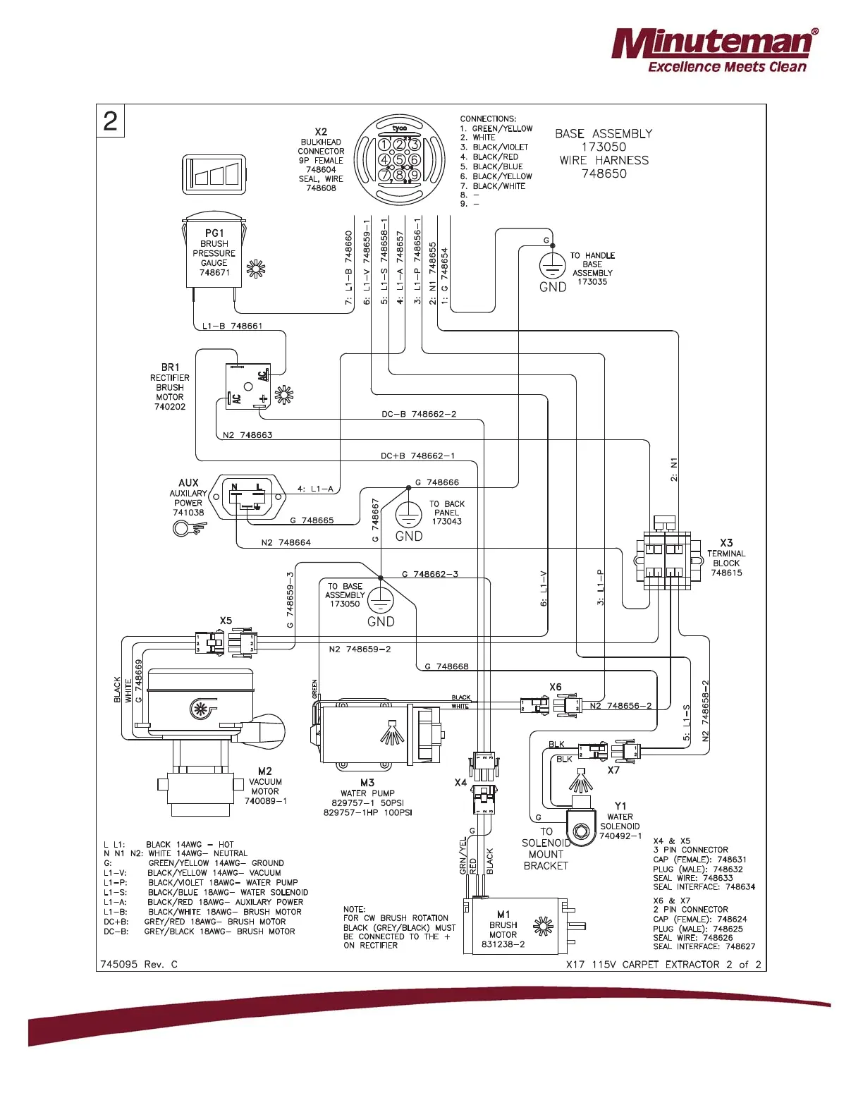
Parts Manual - X17 ECO EXTRACTOR
Wiring Schematic 115V, Wire Harness

Bekijk gratis de handleiding van Minuteman X17, stel vragen en lees de antwoorden op veelvoorkomende problemen, of gebruik onze assistent om sneller informatie in de handleiding te vinden of uitleg te krijgen over specifieke functies.

Productinformatie

MerkMinuteman
ModelX17
CategorieNiet gecategoriseerd
TaalNederlands
Grootte8480 MB