Ferroli TP3 COND 65÷1000 handleiding
Handleiding
Je bekijkt pagina 20 van 92

20
IT
TP3 COND
cod. 3541T740 - Rev 05 - 08/2022
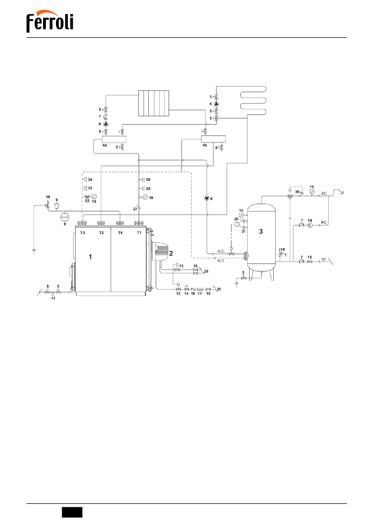
6. SCHEMADIPRINCIPIO-IMPIANTOPERRISCALDAMENTOEPRODUZIONEDIACQUASANITARIA
La scelta e l’installazione dei componenti dell’impianto è demandata per competenza all’installatore, che dovrà operare secondo le regole
della buona tecnica e della Legislazione vigente. Gli impianti caricati con antigelo obbligano l’impiego di disconnettori idrici. Si ricorda che
lo schema di fig. 19 è uno schema di principio. Nel caso di impianti diversi, Vi preghiamo contattare il nostro Servizio Post Vendita che Vi
fornirà tutti gli elementi da Voi richiesti.
fig.19
Legenda
T1 Mandata riscaldamento
T2 Ritorno alta temperatura
T3 Ritorno bassa temperatura
T4 Attacco vaso espansione
1 Generatore di calore
2 Bruciatore completo di valvole di blocco e regolazione
3 Bollitore
4 Collettori impianto
5 Valvole di sezionamento
6 Pompa di circolazione
7 Valvole di non ritorno
8 Vaso di espansione impianto
9 Valvola di sfiato automatico
10 Valvola di sicurezza
11 Filtro addolcitore
12 Caricamento impianto
13 Valvola di intercettazione combustibile
14 Stabilizzatore di pressione gas
15 Valvola di intercettazione manuale
16 Filtro gas
17 Giunto antivibrante
18 Pompa
19 Manometro
20 Termostato di sicurezza
21 Termostato di regolazione
22 Rubinetto a tre vie
23 Pressostato a riarmo manuale
24 Flussostato
25 Termostato di regolazione
26 Termostato a riarmo manuale
27 Pozzetto prova temperatura
28 Alimentazione Gasolio
29 Alimentazione Gas
Bekijk gratis de handleiding van Ferroli TP3 COND 65÷1000, stel vragen en lees de antwoorden op veelvoorkomende problemen, of gebruik onze assistent om sneller informatie in de handleiding te vinden of uitleg te krijgen over specifieke functies.
Productinformatie
| Merk | Ferroli |
| Model | TP3 COND 65÷1000 |
| Categorie | Niet gecategoriseerd |
| Taal | Nederlands |
| Grootte | 14988 MB |