Arctic Air APP71R handleiding
Handleiding
Je bekijkt pagina 18 van 32

18
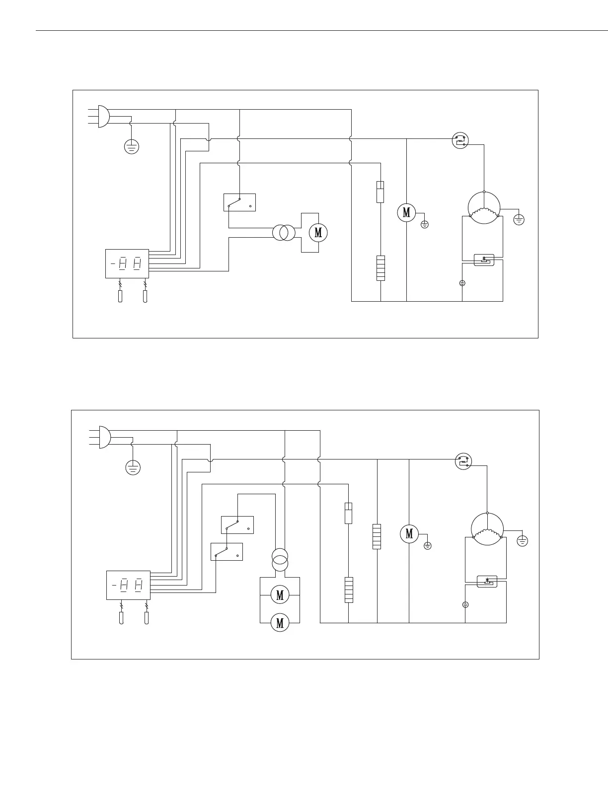
Installation, Operation & Maintenance Manual
Models: AUC27FZ
Models: AUC48FZ/AUC60FZ
PLUG
THERMOSTAT DISPLAY
ROOM
EVAP
SENSOR
CONDENSEN
FAN
THERMAL
CUT-OFF
DEFROST HEATER
OVERLOAD
PROTECTOR
COMPRESSOR
CURRENT
RELAY
STARTING
CAPACITOR
MIDDLE FRAME HEATER
FAN
POWER
EVAP
FAN
DOOR
SWITCH
N
L
PLUG
THERMOSTAT DISPLAY
ROOM
EVAP
SENSOR
CONDENSEN
FAN
THERMAL
CUT-OFF
DEFROST HEATER
OVERLOAD
PROTECTOR
COMPRESSOR
CURRENT
RELAY
STARTING
CAPACITOR
FAN
POWER
EVAP
FAN
DOOR
SWITCH
N
L
Bekijk gratis de handleiding van Arctic Air APP71R, stel vragen en lees de antwoorden op veelvoorkomende problemen, of gebruik onze assistent om sneller informatie in de handleiding te vinden of uitleg te krijgen over specifieke functies.
Productinformatie
| Merk | Arctic Air |
| Model | APP71R |
| Categorie | Niet gecategoriseerd |
| Taal | Nederlands |
| Grootte | 2794 MB |



