Arctic Air APP71R handleiding
Handleiding
Je bekijkt pagina 17 van 32

17
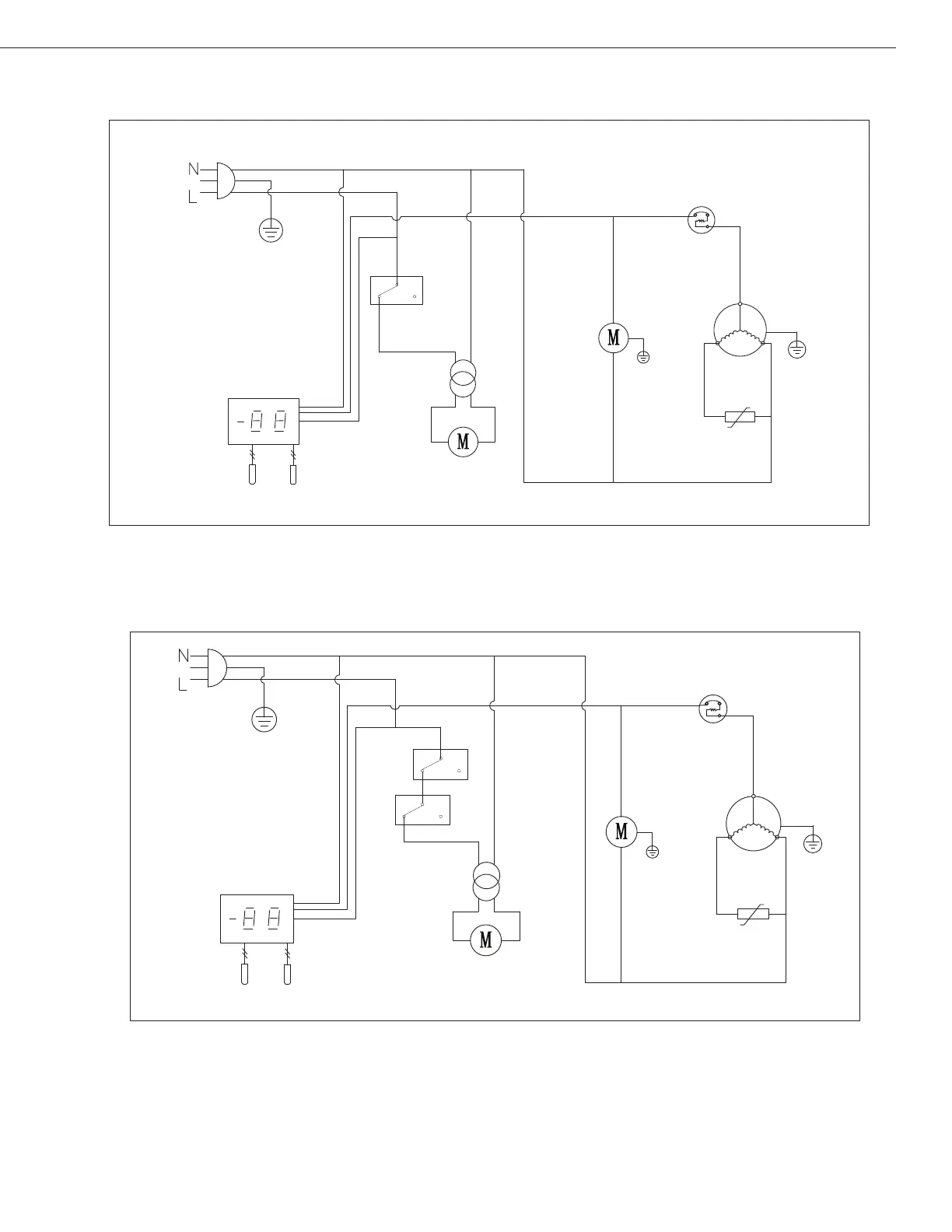
UNDER-COUNTER REFRIGERATORS AND FREEZERS
Models:
Models:
AUC27RZ
AUC48RZ/AUC60RZ
PLUG
THERMOSTAT DISPLAY
ROOM
EVAP
SENSOR
CONDENSEN
FAN
OVERLOAD
PROTECTOR
COMPRESSOR
FAN
POWER
EVAP
FAN
DOOR
SWITCH
PTC
STARTER
PLUG
THERMOSTAT DISPLAY
ROOM
EVAP
SENSOR
CONDENSEN
FAN
OVERLOAD
PROTECTOR
COMPRESSOR
FAN
POWER
EVAP
FAN
DOOR
SWITCH
PTC
STARTER
Bekijk gratis de handleiding van Arctic Air APP71R, stel vragen en lees de antwoorden op veelvoorkomende problemen, of gebruik onze assistent om sneller informatie in de handleiding te vinden of uitleg te krijgen over specifieke functies.
Productinformatie
| Merk | Arctic Air |
| Model | APP71R |
| Categorie | Niet gecategoriseerd |
| Taal | Nederlands |
| Grootte | 2794 MB |



