Wells MDW200 handleiding

28 pagina's
PDF beschikbaar

Handleiding

Je bekijkt pagina 8 van 28
4
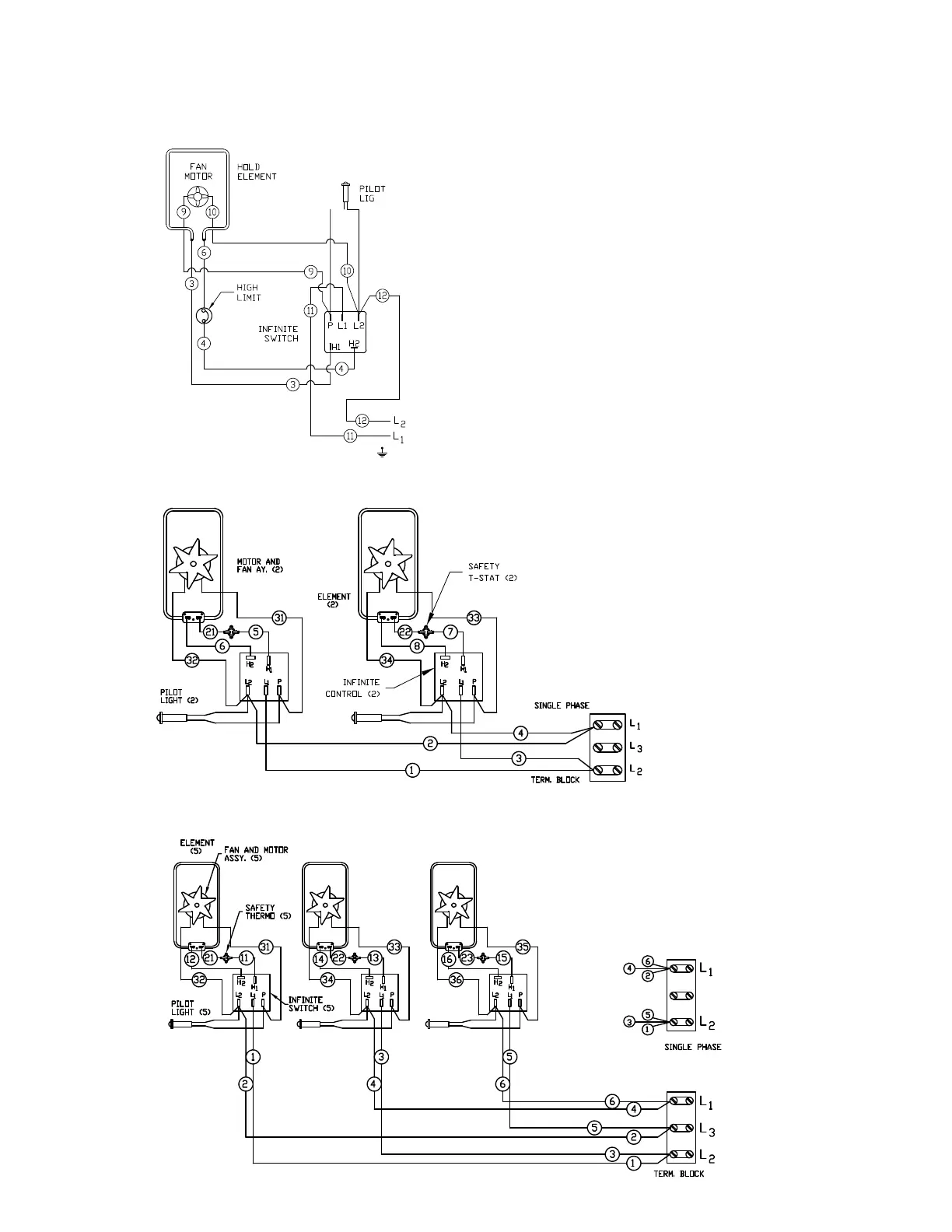
WIRING DIAGRAMS
M
DW100
208 V/240 V single phase
MDW200
208 V/240 V single phase
MDW300
208 V/240 V three phase

Bekijk gratis de handleiding van Wells MDW200, stel vragen en lees de antwoorden op veelvoorkomende problemen, of gebruik onze assistent om sneller informatie in de handleiding te vinden of uitleg te krijgen over specifieke functies.

Productinformatie

MerkWells
ModelMDW200
CategorieNiet gecategoriseerd
TaalNederlands
Grootte3861 MB