Vevor PL-80M handleiding
Handleiding
Je bekijkt pagina 46 van 80

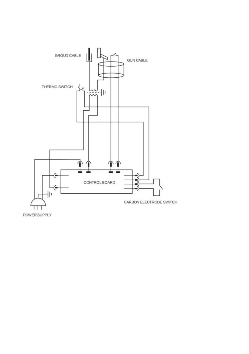
Operación
>PL80M
Potenciómetroparaajustarlapotencia,diferenteánguloderotacióncorrespondientea
1ArcoAutomático:
poderdiferente.
Respectoalademanda.
Ajustelafunción"Varilladecarbono"medianteelinterruptordefunciónenelpanel.
Ajustedelavarilladecarbono:contraccióndelavarilladecarbono
(reduccióndelfuego).•Gireelpotenciómetroparacambiarelniveldepotenciadeacuerdocon
*
2Mododefuncionamiento:
Seguirelproceso:
Conectelapinzadetierradelgeneradoralachapaasoldar.
Endereceysigalasinstruccionesacontinuación:
Conéctelolomáscercaposibledellugarasoldar.
4
Machine Translated by Google
Bekijk gratis de handleiding van Vevor PL-80M, stel vragen en lees de antwoorden op veelvoorkomende problemen, of gebruik onze assistent om sneller informatie in de handleiding te vinden of uitleg te krijgen over specifieke functies.
Productinformatie
| Merk | Vevor |
| Model | PL-80M |
| Categorie | Niet gecategoriseerd |
| Taal | Nederlands |
| Grootte | 5353 MB |







