Vevor PL-80M handleiding
Handleiding
Je bekijkt pagina 26 van 80

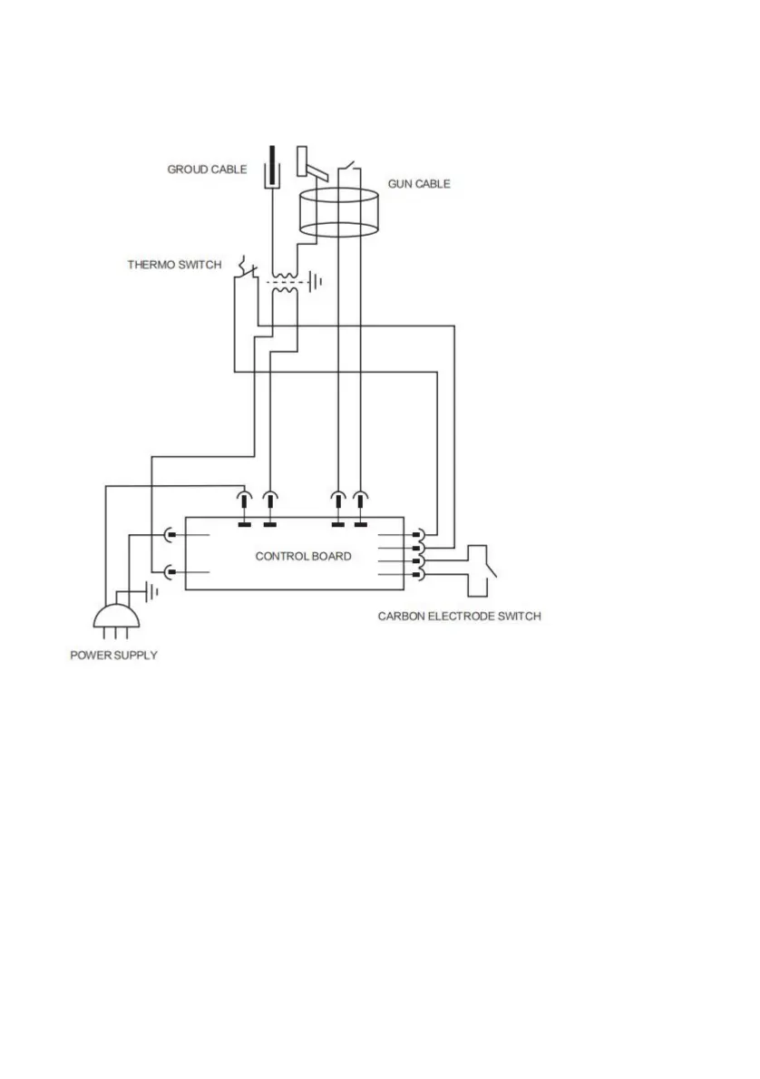
Betrieb
Passen Sie die „Carbon Rod“-Funktion mit dem Funktionsschalter auf dem Panel an.
Potentiometer zur Einstellung der Leistung, verschiedene Drehwinkel entsprechend
> PL-80M
begradigt und folgen Sie den Anweisungen unten:
bezüglich der Nachfrage.
1-Automatischer Lichtbogen:
Einstellen des Kohlestabs: Schrumpfen des Kohlestabs (Brandreduzierung).
• Durch Drehen des Potentiometers wird die Leistungsstufe entsprechend geändert
*
Verbinden Sie die Erdungsklemme des Generators mit dem zu
Schließen Sie es so nah wie möglich an der zu schweißenden Stelle an
Befolgen Sie den Vorgang:
unterschiedliche Leistung.
2-So funktioniert es:
- 4 -
Machine Translated by Google
Bekijk gratis de handleiding van Vevor PL-80M, stel vragen en lees de antwoorden op veelvoorkomende problemen, of gebruik onze assistent om sneller informatie in de handleiding te vinden of uitleg te krijgen over specifieke functies.
Productinformatie
| Merk | Vevor |
| Model | PL-80M |
| Categorie | Niet gecategoriseerd |
| Taal | Nederlands |
| Grootte | 5353 MB |







