Vevor PL-80M handleiding
Handleiding
Je bekijkt pagina 16 van 80

Opération
>PL80M
Potentiomètrepourréglerlapuissance,anglederotationdifférentcorrespondantà
1Arcautomatique:
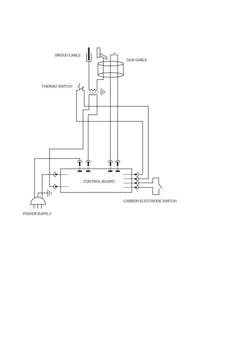
Raccorderlapincedemassedugénérateuràlatôleà
concernantlademande.
Réglezlafonction«Tigedecarbone»àl'aideducommutateurdefonctionsurlepanneau.
Réglagedelatigedecarbone:rétrécissementdelatigedecarbone
(réductiondufeu).•Tournezlepotentiomètrepourmodifierleniveaudepuissanceenfonctionde
*
2Commentopérer:
redressezetsuivezlesinstructionscidessous:
Connectezleleplusprèspossibledel'endroitàsouder
puissancedifférente.
Suivezleprocessus:
4
Machine Translated by Google
Bekijk gratis de handleiding van Vevor PL-80M, stel vragen en lees de antwoorden op veelvoorkomende problemen, of gebruik onze assistent om sneller informatie in de handleiding te vinden of uitleg te krijgen over specifieke functies.
Productinformatie
| Merk | Vevor |
| Model | PL-80M |
| Categorie | Niet gecategoriseerd |
| Taal | Nederlands |
| Grootte | 5353 MB |







