Vevor FC-18V1 handleiding
Handleiding
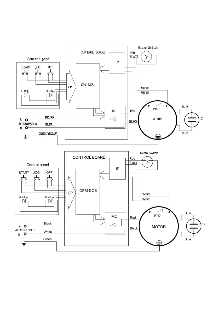
Bekijk gratis de handleiding van Vevor FC-18V1, stel vragen en lees de antwoorden op veelvoorkomende problemen, of gebruik onze assistent om sneller informatie in de handleiding te vinden of uitleg te krijgen over specifieke functies.
Productinformatie
| Merk | Vevor |
| Model | FC-18V1 |
| Categorie | Niet gecategoriseerd |
| Taal | Nederlands |
| Grootte | 12051 MB |








