Vevor FC-18V1 handleiding

128 pagina's
PDF beschikbaar

Handleiding

Je bekijkt pagina 14 van 128
- 13 -
circulation inside the appliance.
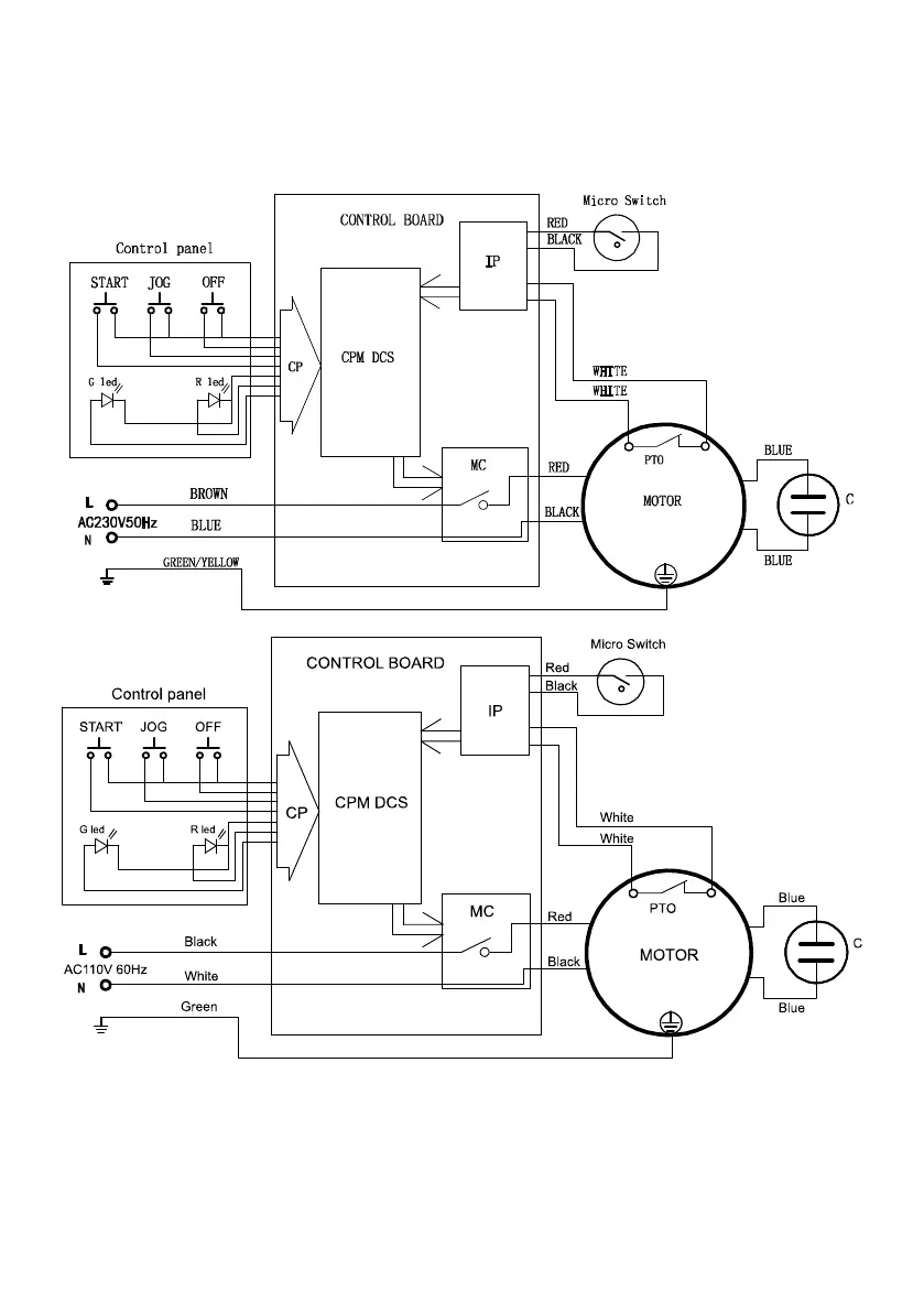
5. Circuit diagram
6.Exploded view and spare parts lists

Bekijk gratis de handleiding van Vevor FC-18V1, stel vragen en lees de antwoorden op veelvoorkomende problemen, of gebruik onze assistent om sneller informatie in de handleiding te vinden of uitleg te krijgen over specifieke functies.

Productinformatie

MerkVevor
ModelFC-18V1
CategorieNiet gecategoriseerd
TaalNederlands
Grootte12051 MB