Vestil TM-22-DC handleiding
Handleiding
Je bekijkt pagina 10 van 19

10
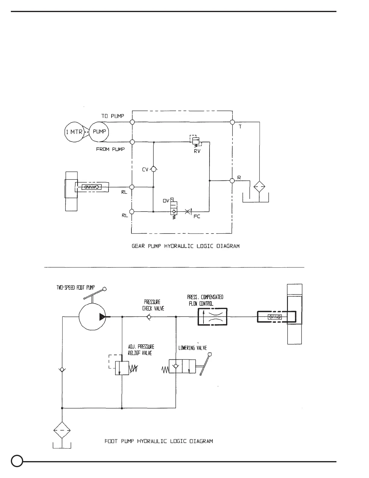
HYDRAULIC DIAGRAM – LIFT-HOLD-LOWER CIRCUITS
•
Warning: Care should be taken to identify all potential hazards and comply with applicable safety procedures before
beginning work. Fully lower or secure the forks, and ensure that all system pressure and power have been removed,
before attempting to work on the electrical or hydraulic systems.
•
Fully lower the unit before beginning any inspections or work.
•
Only qualified individuals trained to understand mechanical devices and their associated electrical and hydraulic
circuits should attempt troubleshooting and repair of this equipment
•
Caution:
Do not use brake fluid or jack oils in the hydraulic system. If oil is needed, use an anti-wear hydraulic oil
with a viscosity of 150 SUS at 100°F (ISO 32 @ 40°C), or non-synthetic transmission fluid.
Bekijk gratis de handleiding van Vestil TM-22-DC, stel vragen en lees de antwoorden op veelvoorkomende problemen, of gebruik onze assistent om sneller informatie in de handleiding te vinden of uitleg te krijgen over specifieke functies.
Productinformatie
Merk | Vestil |
Model | TM-22-DC |
Categorie | Niet gecategoriseerd |
Taal | Nederlands |
Grootte | 3373 MB |