Vestil SWA-60-AW handleiding
Handleiding
Je bekijkt pagina 38 van 88

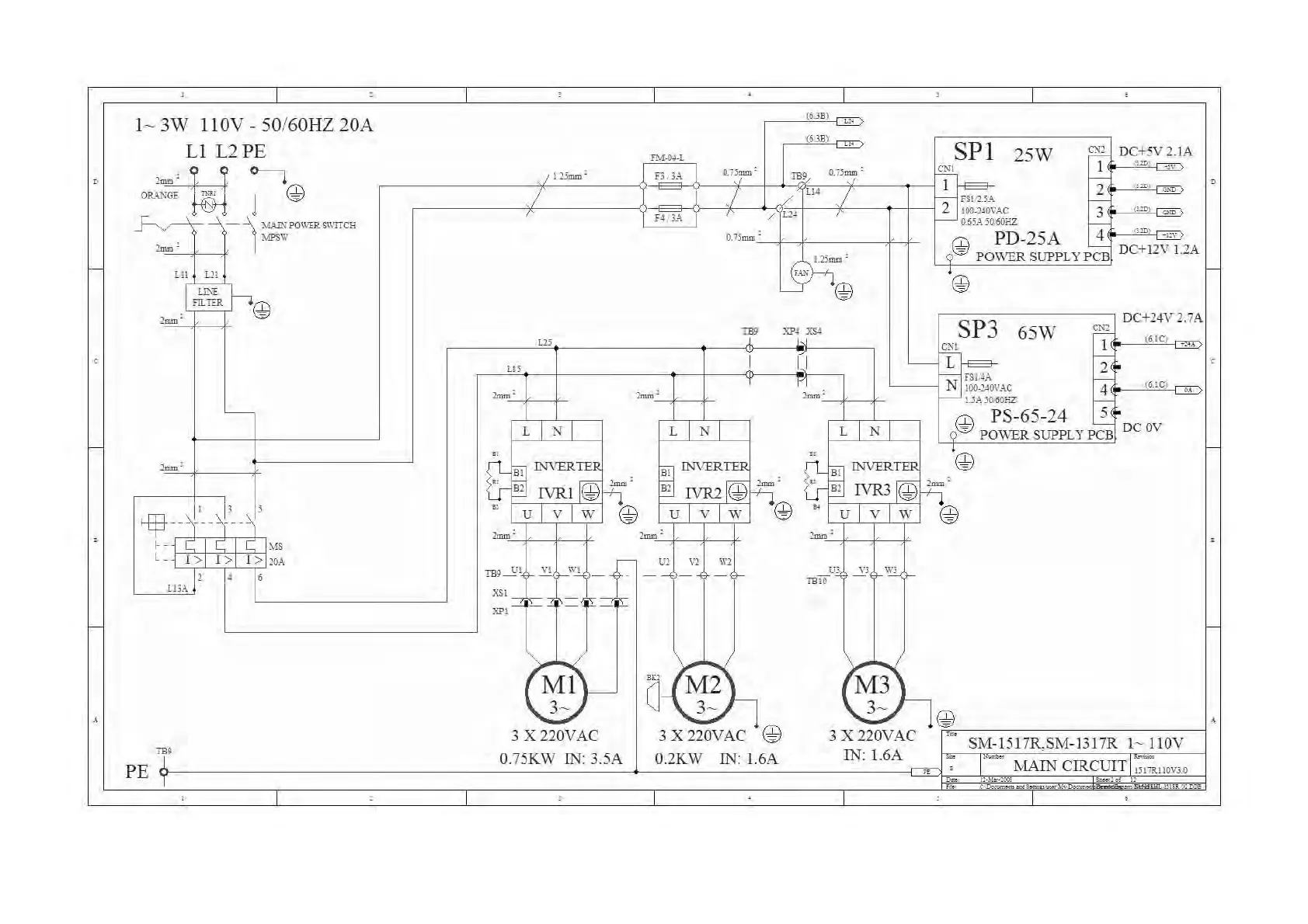
F:\Manual\SM-1517R-110V-100514 14.05.2010.
- 35 -
l~
3W
llOV
-
50
/60HZ 20A
Ll
L2 PE
m
~
@
2='
ORA.'\GI
~
- 1
,~ro'll"ITCH
l\fPSW
lmm'
F-
w~"
em
m=
@
lmm'
'---
lmm'
11 13 II
~-~----
---"
"-
l\B
L_
I> I> I>
2
0A
14 16
LIlA
m,
PE l
(6JB)
(6JB)
[I.
Tht-04_L SPI
25W
eN:)
DC+5
V 2.
lA
~
Ulmm'
1 n
;A
OJlmm'
m,
OJlmm'
eN!
)
w 2
' "
2
F'Wl.lA
H JA
I
/
L24
100-240VAC
3
0.61A
lO
;'
60HZ
O.
llmm'
@ PD-25A 4
1.21mm'
=
POWERSUPPLYPCB
DC+12
V1.2A
FA.'i
@
@
DC+24
V 2.7A
w
TB9
XN
xs.t L SP3
65W
~
61
---J
i
~
1 ( C)
+.
'-'
W I II
L~
2 '
I r
~
.
~
~~VAC
i
(61C)
lmm'
L
INI
u V W
lmm'
rn:s~l~
~
~l
-f
----'-1
\
J='i'5::
~
~,
~}-
3 X 220VAC
O.75KW IN: 3.5A
-'
I I
2mm.
r--
UA
lO
;'
60HZ
----=-
W PS-65-24 5'
L N L N I Q'0D
POWER
SUPPL
Y
p~
DC
OV
U V W
-m
_
ill
~'2
~'2
, , ,
=J
M2\
a
\.UJ
3 X 220VAC @
O.2KW IN: 1.6A
'@
'm
I '
=<II
UJ
~J
WJ
mIO
(M3L
'-V
J@
3 x 220V AC
ji
-
~S:C:M-;_-;1-;5
1
;-:
7
;;;R:-;,
S;;
IV
-'-j
--;1;-3
1~7;;R
--;:
I
-
::-;C111f10N
V
ei
IN: 1.6A
1-
IAIN CIRCUIT 1
:lIJR1IOvJ.o
Bekijk gratis de handleiding van Vestil SWA-60-AW, stel vragen en lees de antwoorden op veelvoorkomende problemen, of gebruik onze assistent om sneller informatie in de handleiding te vinden of uitleg te krijgen over specifieke functies.
Productinformatie
| Merk | Vestil |
| Model | SWA-60-AW |
| Categorie | Niet gecategoriseerd |
| Taal | Nederlands |
| Grootte | 28666 MB |







