Vestil HLD-116-15-S-DC handleiding

19 pagina's
PDF beschikbaar

Handleiding

Je bekijkt pagina 11 van 19
Table of Contents 2/4/2022 HLD MANUAL
Table of Contents Copyright 2010 Vestil Manufacturing Corp. Page 11 of 19
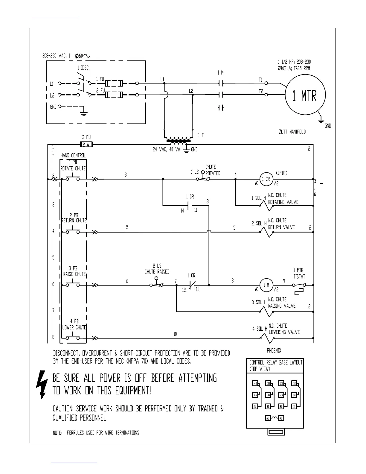
FIG. 6: 208-230VAC, 1-phase electrical circuit diagram (09-124-028 REV. C)

Bekijk gratis de handleiding van Vestil HLD-116-15-S-DC, stel vragen en lees de antwoorden op veelvoorkomende problemen, of gebruik onze assistent om sneller informatie in de handleiding te vinden of uitleg te krijgen over specifieke functies.

Productinformatie

MerkVestil
ModelHLD-116-15-S-DC
CategorieNiet gecategoriseerd
TaalNederlands
Grootte5109 MB