Vestil HDD-72-7-S handleiding
Handleiding
Je bekijkt pagina 16 van 25

Table of Contents 5/14/2020 HDD, MANUAL
Table of Contents Copyright 2019 Vestil Manufacturing Co. 16 of 25
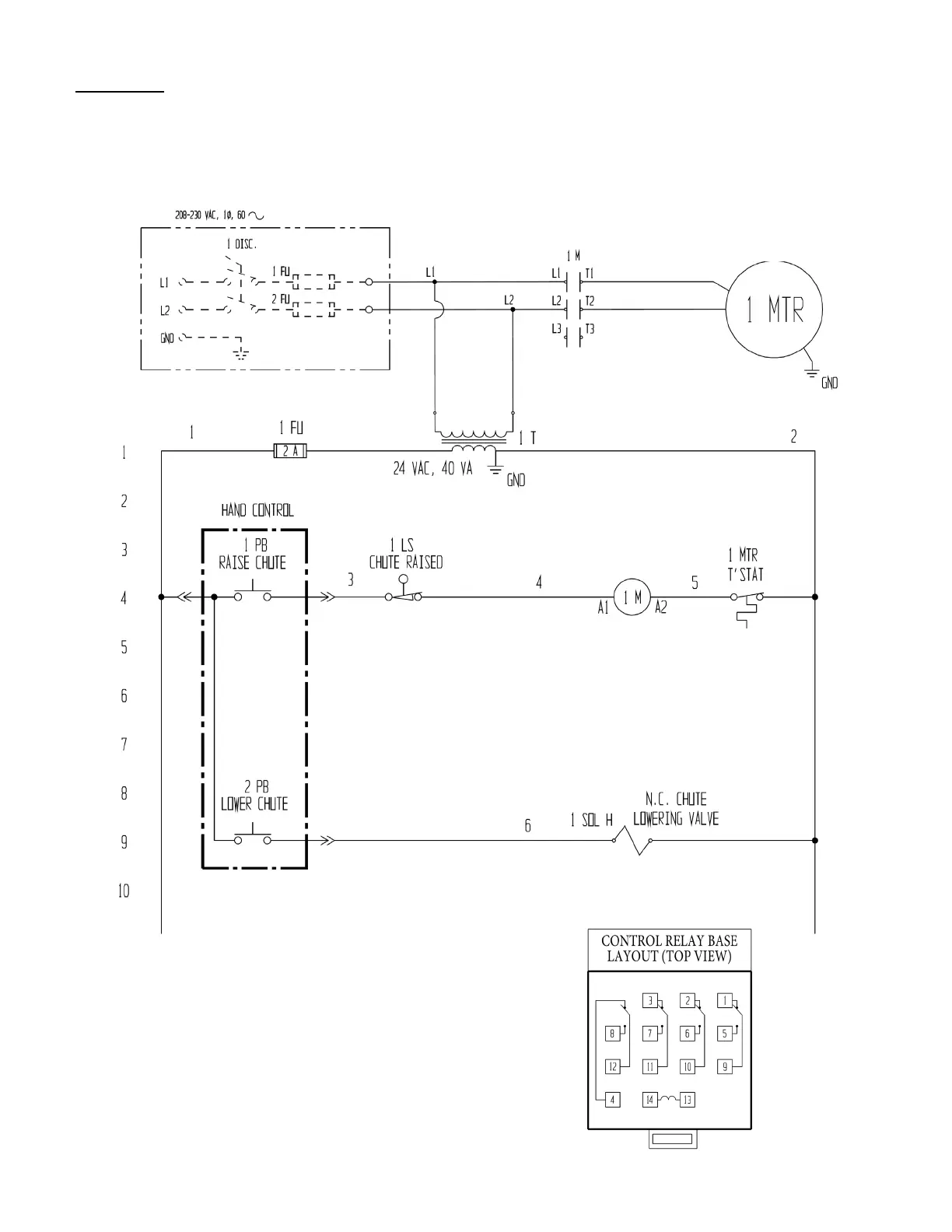
FIG. 10C: 208-230VAC, 1-phase, electrical circuit diagram (09124018 Rev. C)
*Refer to MPU-GEN2 manual if your unit was manufactured on or after 12-01-2018.*
NOTE: In this diagram, all components are represented with the chute in “home” location, i.e. resting, lowered
position.
208-230/460 VAC, 2 HP
7.8
-6.2/3.1 FLA, 1725 RPM
-OR-
208
-230/460 VAC, 2 HP
5.6/2.8 FLA, 3450RPM
NOTE: Overcurrent and short-
circuit protection should be
provided by the end user
in accordance with
recommendations and
requirements in NEC
(NFPA 70) and local
codes.
Bekijk gratis de handleiding van Vestil HDD-72-7-S, stel vragen en lees de antwoorden op veelvoorkomende problemen, of gebruik onze assistent om sneller informatie in de handleiding te vinden of uitleg te krijgen over specifieke functies.
Productinformatie
Merk | Vestil |
Model | HDD-72-7-S |
Categorie | Niet gecategoriseerd |
Taal | Nederlands |
Grootte | 6250 MB |