Vestil HDD-60-7-P handleiding
Handleiding
Je bekijkt pagina 14 van 25

Table of Contents 5/14/2020 HDD, MANUAL
Table of Contents Copyright 2019 Vestil Manufacturing Co. 14 of 25
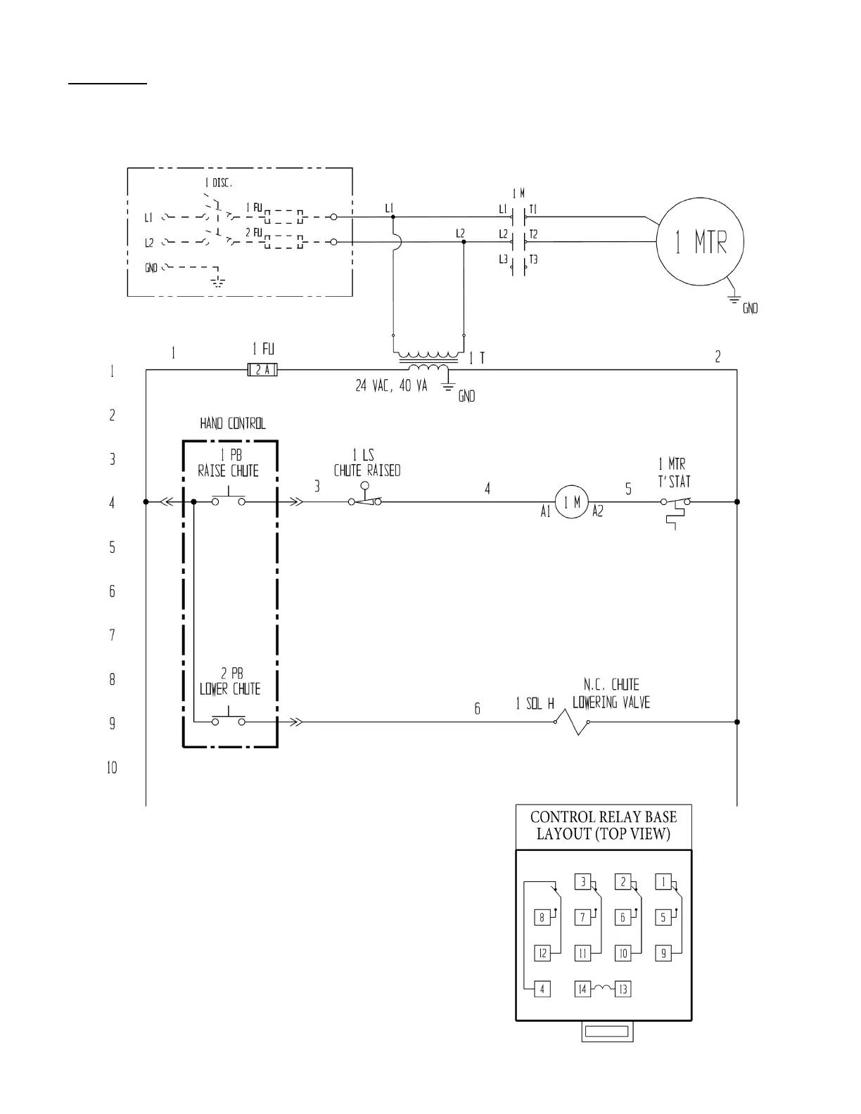
FIG. 10A: 115VAC, Electrical Circuit Diagram (09124017 Rev. D)
*Refer to MPU-GEN2 manual if your unit was manufactured on or after 12-01-2018.*
NOTE: In this diagram, all components are represented with the chute in “home” location, i.e. resting, lowered position.
NOTE: Overcurrent and short-circuit protection
should be provided by the end user in
accordance with recommendations and
requirements in NEC (NFPA 70) and
local codes.
115VAC,
3
/
4
HP
12 FLA, 1725 RPM
115VAC. Single phase, 60Hz
Bekijk gratis de handleiding van Vestil HDD-60-7-P, stel vragen en lees de antwoorden op veelvoorkomende problemen, of gebruik onze assistent om sneller informatie in de handleiding te vinden of uitleg te krijgen over specifieke functies.
Productinformatie
Merk | Vestil |
Model | HDD-60-7-P |
Categorie | Niet gecategoriseerd |
Taal | Nederlands |
Grootte | 6250 MB |