Vestil EHTT handleiding
Handleiding
Je bekijkt pagina 10 van 18

03/05 03-126-120.doc
V
ESTIL MFG. CO 10
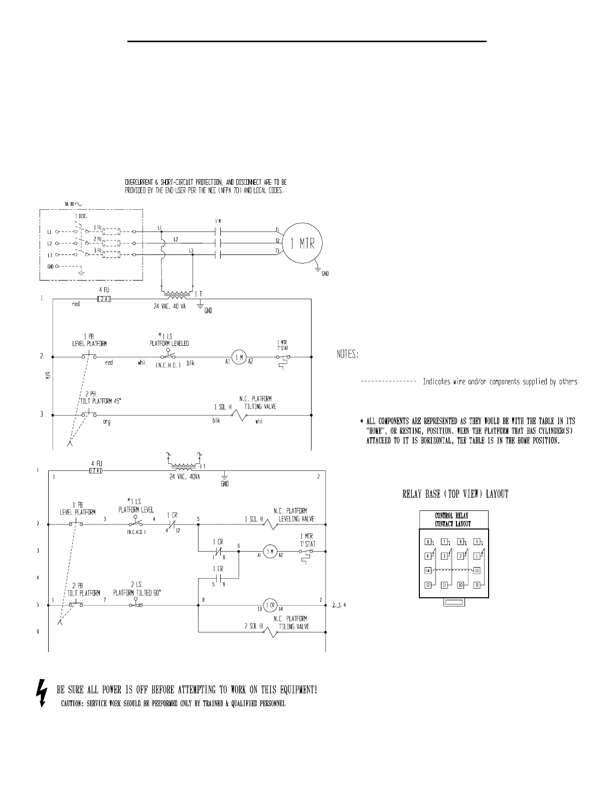
ELECTRICAL DIAGRAMS -- EM1-200 & -500, EHTT, EHTT-L
o Warning: Care should be taken to identify all potential hazards and comply with applicable safety procedures before
beginning work. Ensure that all system pressure and power have been removed before attempting to work on the
electrical or hydraulic systems.
o Warning: The load must be removed, and the platform either positively and adequately supported or fully tilted,
before any work is performed on the tilter.
o Only qualified individuals trained to understand mechanical devices and their associated electrical and hydraulic
circuits should attempt troubleshooting and repair of this equipment.
Note: The platform is “raising” when the platform to which the cylinder is attached is moving to the level position.
On standard units, the cylinder will extend when the “UP” control is pressed.
Model EM1
-
200
Models EM1-500, EHTT, EHTT-L
Bekijk gratis de handleiding van Vestil EHTT, stel vragen en lees de antwoorden op veelvoorkomende problemen, of gebruik onze assistent om sneller informatie in de handleiding te vinden of uitleg te krijgen over specifieke functies.
Productinformatie
Merk | Vestil |
Model | EHTT |
Categorie | Niet gecategoriseerd |
Taal | Nederlands |
Grootte | 2694 MB |