Vestil EHLTT-3648-1-47 handleiding

35 pagina's
PDF beschikbaar

Handleiding

Je bekijkt pagina 14 van 35
TABLE OF CONTENTS Rev. 6/5/2024 EHLTD MANUAL
TABLE OF CONTENTS Copyright 2024 Vestil Manufacturing Co. Page 14 of 35
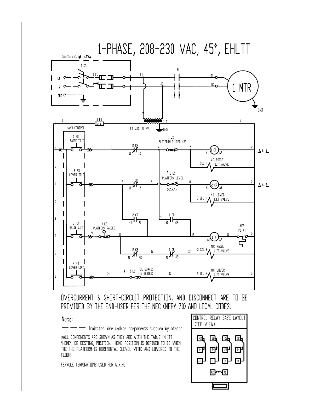
208-230 VAC, Single-Phase Electric Circuit Diagram (24124013 Rev. A)
Note: Overcurrent & short circuit protection and disconnect must be provided by end user.

Bekijk gratis de handleiding van Vestil EHLTT-3648-1-47, stel vragen en lees de antwoorden op veelvoorkomende problemen, of gebruik onze assistent om sneller informatie in de handleiding te vinden of uitleg te krijgen over specifieke functies.

Productinformatie

MerkVestil
ModelEHLTT-3648-1-47
CategorieNiet gecategoriseerd
TaalNederlands
Grootte8414 MB