Vestil EHLT-N-1648-1-32 handleiding
Handleiding
Je bekijkt pagina 13 van 22

EHLT, EHLTD & PST, 24-126-120, 0413.doc
V
ESTIL MFG. CO. 13
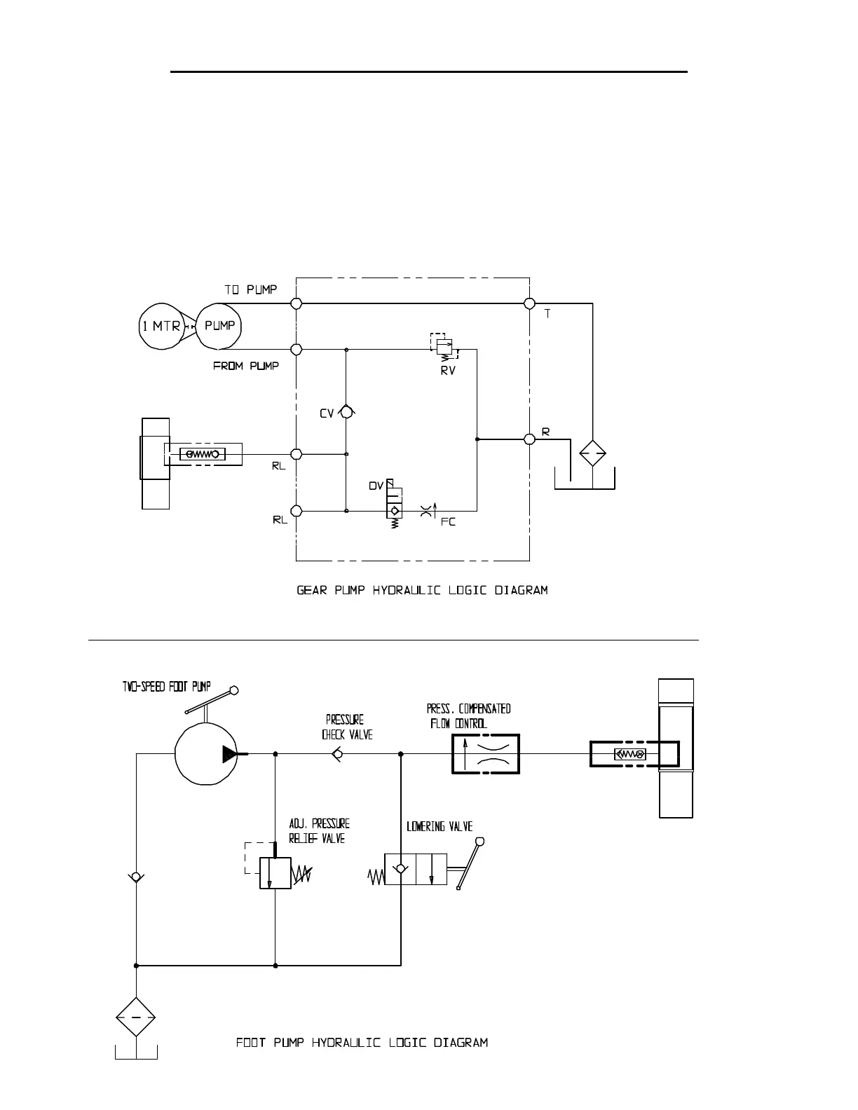
HYDRAULIC DIAGRAMS – EHLT (1-4K), EHLTD & PST (1-3K)
o Warning: Care should be taken to identify all potential hazards and comply with applicable safety procedures
before beginning work. Remove the load, rest the legset on the maintenance props or fully lower the platform to
the floor, and ensure that all system pressure and power have been removed before attempting to work on the
electrical or hydraulic systems.
o Remove the load, raise the lift and install the maintenance props before beginning any inspections or work on the
unit.
o Only qualified individuals trained to understand mechanical devices, their associated electrical and hydraulic
circuits, and their associated hazards, should attempt troubleshooting and repair of this equipment.
o Caution: Do not use brake fluid or jack oils in the hydraulic system. If oil is needed, use an anti-wear hydraulic
oil with a viscosity of 150 SUS at 100°F (ISO 32 @ 40°C), or non-synthetic transmission fluid.
Bekijk gratis de handleiding van Vestil EHLT-N-1648-1-32, stel vragen en lees de antwoorden op veelvoorkomende problemen, of gebruik onze assistent om sneller informatie in de handleiding te vinden of uitleg te krijgen over specifieke functies.
Productinformatie
Merk | Vestil |
Model | EHLT-N-1648-1-32 |
Categorie | Niet gecategoriseerd |
Taal | Nederlands |
Grootte | 4860 MB |