Vestil EHLT-N-1648-1-32 handleiding
Handleiding
Je bekijkt pagina 11 van 22

EHLT, EHLTD & PST, 24-126-120, 0413.doc
V
ESTIL MFG. CO. 11
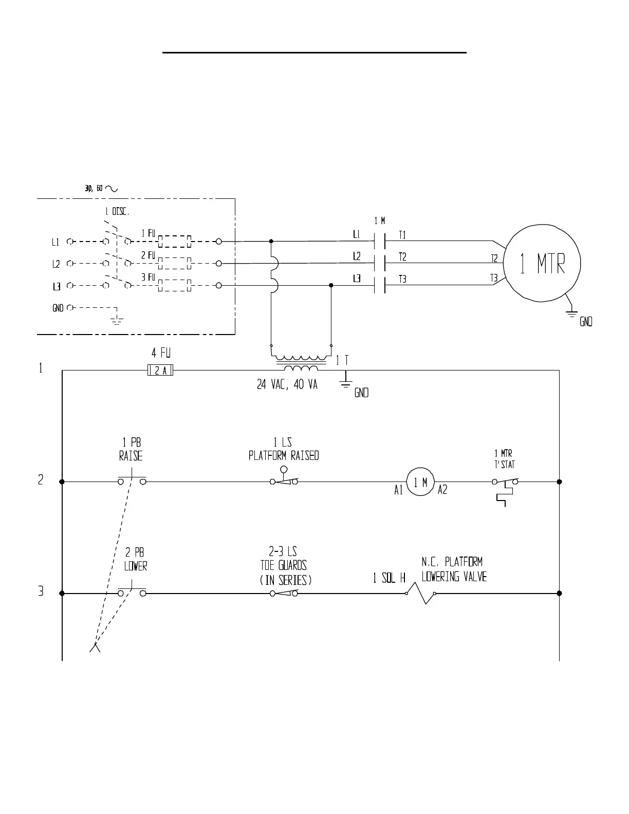
ELECTRICAL DIAGRAM -- EHLT (1-4K) & EHLTD
o Warning: Care should be taken to identify all potential hazards and comply with applicable safety procedures before
beginning work. Ensure that all system pressure and power have been removed before attempting to work on the
electrical or hydraulic systems.
o Warning: The load must be removed, and the platform either positively and adequately supported or fully lowered,
before any work is performed on the scissor lift.
o Only qualified individuals trained to understand mechanical devices and their associated electrical and hydraulic
circuits, as well as the hazards associated with them, should attempt troubleshooting and repair of this equipment.
Bekijk gratis de handleiding van Vestil EHLT-N-1648-1-32, stel vragen en lees de antwoorden op veelvoorkomende problemen, of gebruik onze assistent om sneller informatie in de handleiding te vinden of uitleg te krijgen over specifieke functies.
Productinformatie
Merk | Vestil |
Model | EHLT-N-1648-1-32 |
Categorie | Niet gecategoriseerd |
Taal | Nederlands |
Grootte | 4860 MB |