Vestil AHLT-2448-3-43 handleiding

12 pagina's
PDF beschikbaar

Handleiding

Je bekijkt pagina 5 van 12
5
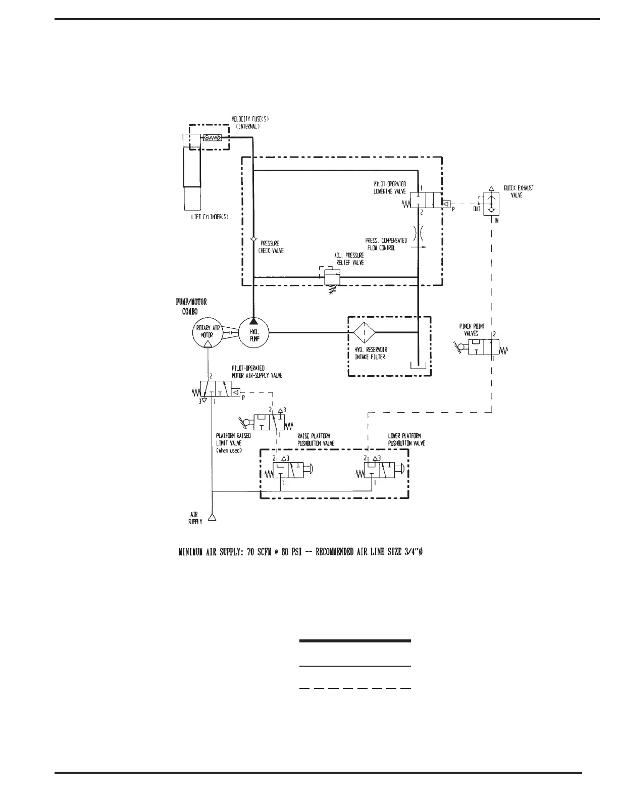
HYDRAULIIC LINE
AIR SUPPLY LINE
AIR PILOT LINE
PNEUMATIC/HYDRAULIC CIRCUIT DIAGRAM
NOTE: Operation of this machine without a filter/lubricator will void the warranty!

Bekijk gratis de handleiding van Vestil AHLT-2448-3-43, stel vragen en lees de antwoorden op veelvoorkomende problemen, of gebruik onze assistent om sneller informatie in de handleiding te vinden of uitleg te krijgen over specifieke functies.

Productinformatie

MerkVestil
ModelAHLT-2448-3-43
CategorieNiet gecategoriseerd
TaalNederlands
Grootte2909 MB