Turbo Air TIDC-91W-N handleiding

46 pagina's
PDF beschikbaar

Handleiding

Je bekijkt pagina 6 van 46
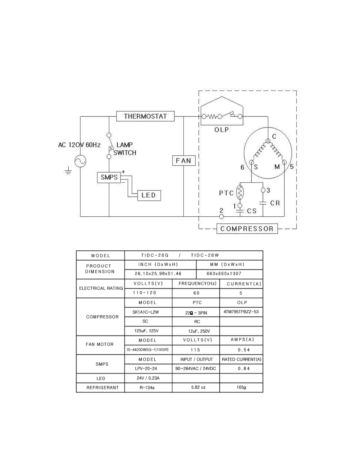
3. Product Circuitry (TIDC-26)

Bekijk gratis de handleiding van Turbo Air TIDC-91W-N, stel vragen en lees de antwoorden op veelvoorkomende problemen, of gebruik onze assistent om sneller informatie in de handleiding te vinden of uitleg te krijgen over specifieke functies.

Productinformatie

MerkTurbo Air
ModelTIDC-91W-N
CategorieVriezer
TaalNederlands
Grootte23548 MB