Handleiding
Je bekijkt pagina 4 van 20

3D - SHELF PINS:
The unit is supplied with shelves and shelf pins installed. Check
all shelf pins to assure they are tightened down as they may have
come loose during shipping. Rotate the pins clockwise until they
are secured against the side of the cabinet.
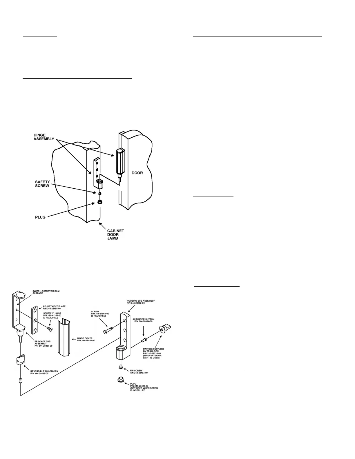
3E - REMOVING THE DOORS & HARDWARE:
In order to t through narrow (less than 35”) doorways, it may be
necessary to remove the door(s), and/or hinges. To remove any
solid door, begin by removing the plug at the bottom of the top
hinge. Inside the hinge there is a small screw which secures the
door in place. Remove this with a at head screwdriver and the
door can then be lifted off the hinges (see gure 3).
After removing the door, it maybe necessary to remove the hinge
assembly and hardware from the door itself.
3. INSTALLATION (cont’d)
3E - REMOVING THE DOORS & HARDWARE
(cont’d)
:
If it is necessary to remove the hinge hardware from the
cabinet, begin by removing the three Phillips head screws
which hold it in place. Set these components aside for
later reassembly. Pay special attention not to loose the
door switch actuator button controls evaporator fan and
interior light operation (see gure 4).
NOTE: All solid door units include a microswitch for
controlling the interior lighting in the top hinge(s).
Special care should be taken to not damage the wiring
for this during the hinge removal process.
The lock keeper may also require removal in order to
reduce the overall cabinet depth to 32”.
Next remove the lock keeper bracket by removing the two
(2) at head screws which secure it in place. Set these
components aside for later reassembly.
To re-install the door and/or hinges, please reverse the
appropriate sections of the preceding procedure.
3F - CORD & PLUG:
All G-Series models are supplied with a cord & plug
attached. It is shipped coiled at the top of the cabinet,
secured by a nylon strip. For your safety and protection,
all units supplied with a cord and plug include a special
three-prong grounding plug on the service cord. Select
only a dedicated electrical outlet with grounding plug for
power source.
NOTE: Do not under any circumstances, cut or re-
move the round grounding prong from the plug, or
use an extension cord.
3G - POWER SUPPLY:
The supply voltage should be checked prior to connection
to be certain that proper voltage for the cabinet wiring is
available (refer to the serial tag to determine correct unit
voltage). Make connections in accordance with local
electrical codes. Use qualied electricians.
Use of a separate, dedicated circuit is required. Size wir-
ing to handle indicated load and provide necessary over
current protector in circuit (see amperage requirements
on the unit’s serial tag).
3H - WIRING DIAGRAM:
Refer to the wiring diagram located on the exterior back
of the cabinet for any service work performed on the
unit. Should you require one, please contact Traulsen
Service at (800) 825-8220, and provide the model and
serial number of the unit involved.
Fig. 3
Fig. 4
G SERIES
Page 3
Bekijk gratis de handleiding van Traulsen G10010, stel vragen en lees de antwoorden op veelvoorkomende problemen, of gebruik onze assistent om sneller informatie in de handleiding te vinden of uitleg te krijgen over specifieke functies.
Productinformatie
Merk | Traulsen |
Model | G10010 |
Categorie | Koelkast |
Taal | Nederlands |
Grootte | 3471 MB |