Teka EWH 100 DHH handleiding
Handleiding
Je bekijkt pagina 42 van 50

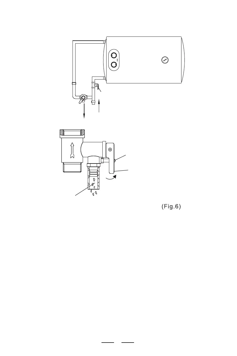
Hot water
Cold water
Pressure relief valve
Thread screw
Drain handle
Pressure release hole
For the first use (or the first use after maintenance or cleaning), the heater
can not be switched on until it has been (fully) filled with water. When filling
with water, at least one of the outlet valves at the outlet of the heater must
be opened to release the air. This valve can be closed after the heater has
been (fully) filled with water.
During the heating, there may be drops of water dripping from the pressure
release hole of the one-way safety valve. This is a normal phenomenon. If
there is a large amount of water leaking, please contact the professional
maintenance personnel for repair. This pressure release hole shall, under
no circumstances, be blocked; otherwise, the heater may be damaged,
even resulting in safety accidents.
The drainage pipe connected to the pressure release hole must be kept
sloping downwards.
5.
6.
7.
7
Bekijk gratis de handleiding van Teka EWH 100 DHH, stel vragen en lees de antwoorden op veelvoorkomende problemen, of gebruik onze assistent om sneller informatie in de handleiding te vinden of uitleg te krijgen over specifieke functies.
Productinformatie
| Merk | Teka |
| Model | EWH 100 DHH |
| Categorie | Niet gecategoriseerd |
| Taal | Nederlands |
| Grootte | 5631 MB |







