Handleiding
Je bekijkt pagina 32 van 40

32
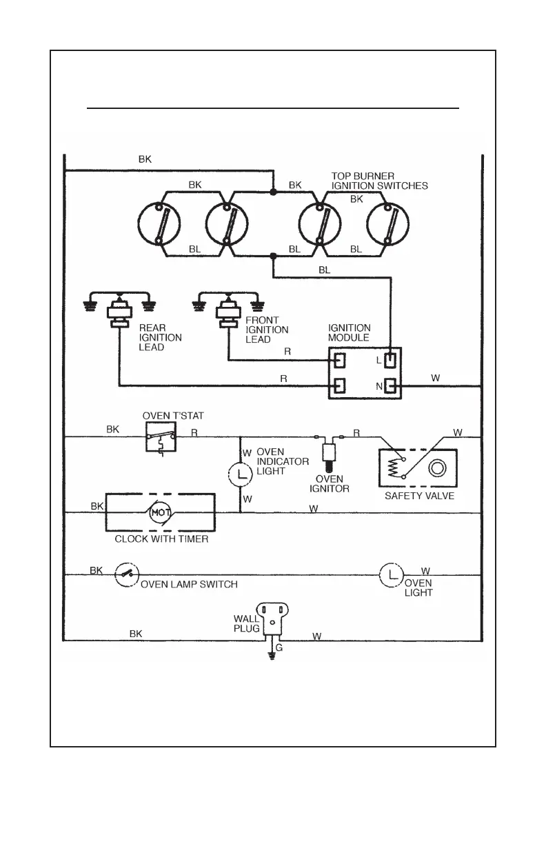
REFER ONLY TO FEATURES WHICH ARE EQUIPPED ON YOUR RANGE
WARNING ELECTRICAL GROUNDING INSTRUCTIONS
THIS APPLIANCE IS EQUIPPED WITH A THREE-PRONG GROUNDING PLUG FOR YOUR PROTECTION
AGAINST SHOCK HAZARD AND SHOULD BE PLUGGED DIRECTLY INTO A PROPERLY GROUNDED
THREE-PRONG RECEPTACLE. DO NOT CUT OR REMOVE THE GROUNDING PRONG FROM THE PLUG.
180-6C89 REV 3
WIRING DIAGRAM FOR GAS RANGES
WITH ELECTRICAL EQUIPMENT
Bekijk gratis de handleiding van Summit TNM6107BRW, stel vragen en lees de antwoorden op veelvoorkomende problemen, of gebruik onze assistent om sneller informatie in de handleiding te vinden of uitleg te krijgen over specifieke functies.
Productinformatie
| Merk | Summit |
| Model | TNM6107BRW |
| Categorie | Fornuis |
| Taal | Nederlands |
| Grootte | 5509 MB |







