PowerWalker MDC 6K42UW C handleiding

138 pagina's
PDF beschikbaar

Handleiding

Je bekijkt pagina 12 van 138
4
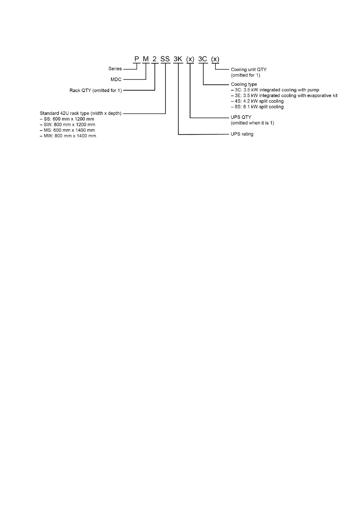
Product overview
2.2 Model number definition

Bekijk gratis de handleiding van PowerWalker MDC 6K42UW C, stel vragen en lees de antwoorden op veelvoorkomende problemen, of gebruik onze assistent om sneller informatie in de handleiding te vinden of uitleg te krijgen over specifieke functies.

Productinformatie

MerkPowerWalker
ModelMDC 6K42UW C
CategorieNiet gecategoriseerd
TaalNederlands
Grootte22093 MB