Phoenix Contact CSS 0.55-3/3-EMC handleiding
Handleiding
Je bekijkt pagina 34 van 152

CONTACTRON Speed Starter
34 / 150 Phoenix Contact
109908_en_02
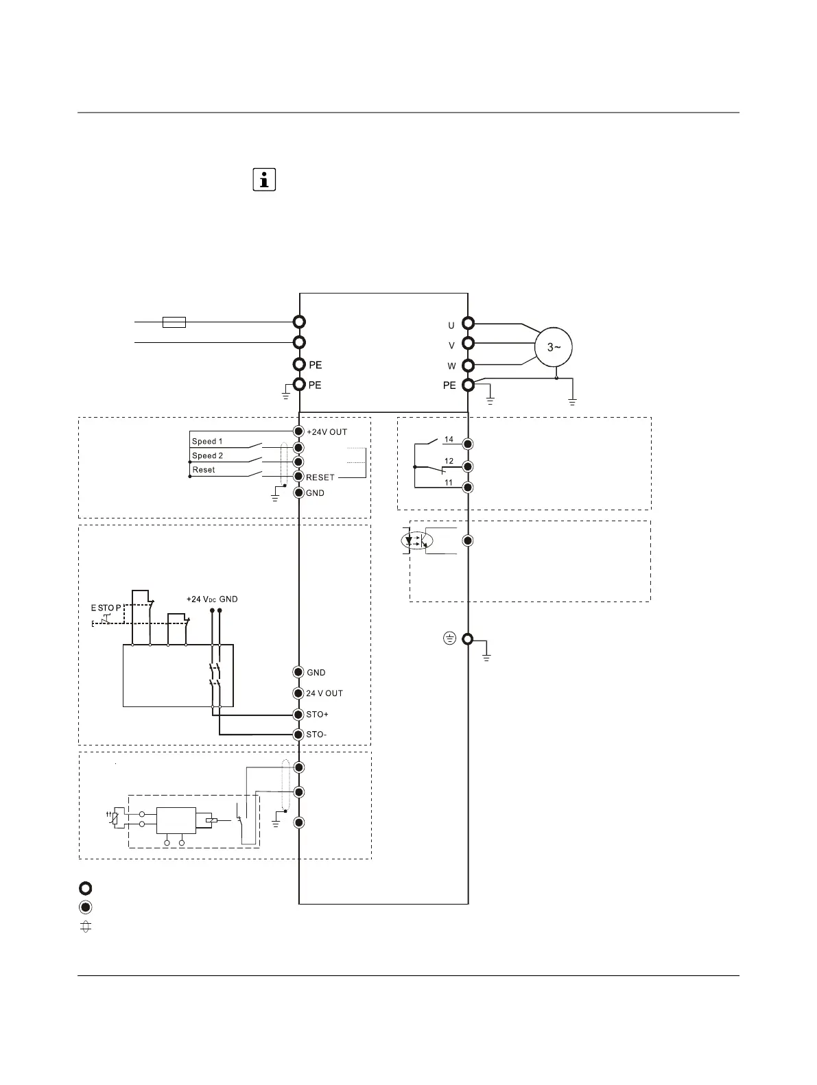
5.4 Connection possibilities
Per factory default, an STO bridge is installed between 24V OUT and STO+ and
between GND and STO-. When using the safety function, remove this STO bridge.
Figure 5-5 Input: 1-phase load
Motor
Circuit breaker or fuse
N/O contact (NO)
N/C contact (NC)
Floating changeover contact
Digital output 24 V DC
Main circuit terminals
Control terminals
Shielded conductors and cables
Safety relay
Bekijk gratis de handleiding van Phoenix Contact CSS 0.55-3/3-EMC, stel vragen en lees de antwoorden op veelvoorkomende problemen, of gebruik onze assistent om sneller informatie in de handleiding te vinden of uitleg te krijgen over specifieke functies.
Productinformatie
| Merk | Phoenix Contact |
| Model | CSS 0.55-3/3-EMC |
| Categorie | Niet gecategoriseerd |
| Taal | Nederlands |
| Grootte | 11973 MB |







