Panduit VS2-AVT-3IB handleiding

19 pagina's
PDF beschikbaar

Handleiding

Je bekijkt pagina 10 van 19
1006767, B21110_CN_rev2 10 10/06/2022
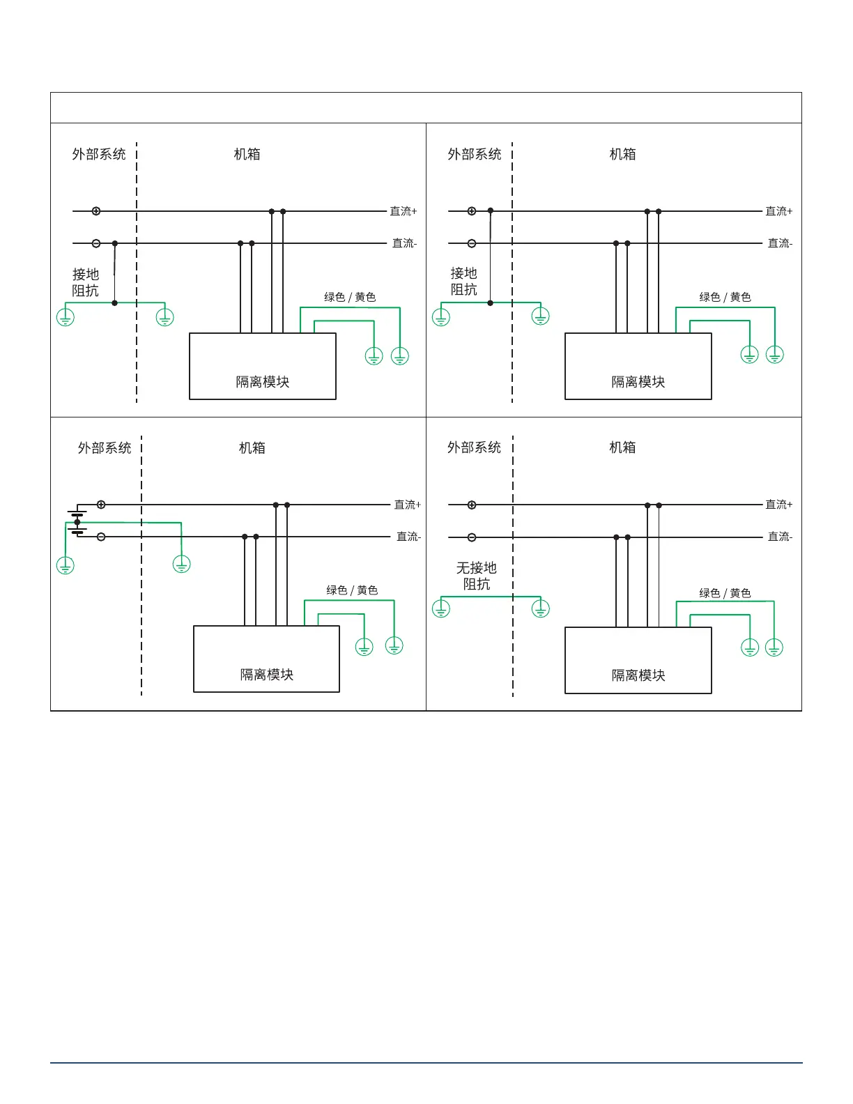
原理图(续)
直流电系统
直流电系统 负极接地
- - (/%
-
-
直流电系统 正极接地
- - (/%
-
-
直流电系统 3 线中心接地
- - (/%
-
-
直流电系统 隔离接地
- - (/%
-
-

Bekijk gratis de handleiding van Panduit VS2-AVT-3IB, stel vragen en lees de antwoorden op veelvoorkomende problemen, of gebruik onze assistent om sneller informatie in de handleiding te vinden of uitleg te krijgen over specifieke functies.

Productinformatie

MerkPanduit
ModelVS2-AVT-3IB
CategorieNiet gecategoriseerd
TaalNederlands
Grootte6341 MB