MRCOOL MGD96SE110C5XA handleiding

59 pagina's
PDF beschikbaar

Handleiding

Je bekijkt pagina 38 van 59
507768C05
Page 37 of 57
mrcool.com
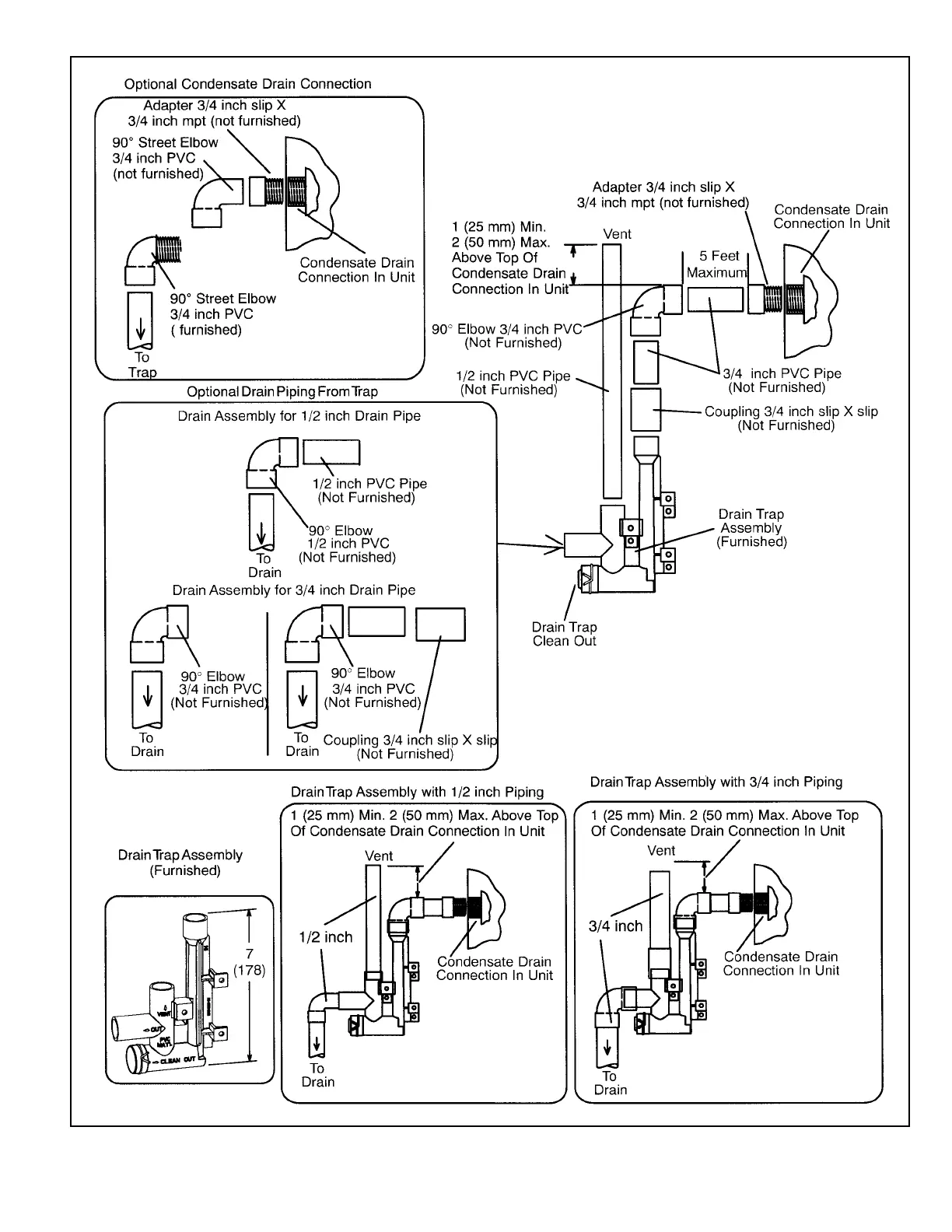
Figure 59. Trap / Drain Assembly Using 1/2” PVC or 3/4” PVC

Bekijk gratis de handleiding van MRCOOL MGD96SE110C5XA, stel vragen en lees de antwoorden op veelvoorkomende problemen, of gebruik onze assistent om sneller informatie in de handleiding te vinden of uitleg te krijgen over specifieke functies.

Productinformatie

MerkMRCOOL
ModelMGD96SE110C5XA
CategorieNiet gecategoriseerd
TaalNederlands
Grootte9972 MB