Milwaukee 9565 handleiding
Handleiding
Je bekijkt pagina 17 van 40

16
MJC680-2 Rev AA April 2019
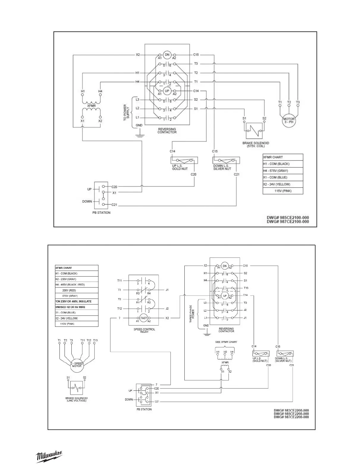
SECTION VII — WIRING CONTINUED
Figure 9C — Wiring Diagram for 1-Speed, 208V and 575V - 3 Phase Models
* Factory supplied diagrams will be numbered beginning with 985 for 575V and 987 for 208V.
Figure 9D — Wiring Diagram for 2-Speed, 3 Phase Models
* Factory supplied diagrams will be numbered beginning with 983 for 230 or 460V, 985 for 575V and 987 for 208V.
Bekijk gratis de handleiding van Milwaukee 9565, stel vragen en lees de antwoorden op veelvoorkomende problemen, of gebruik onze assistent om sneller informatie in de handleiding te vinden of uitleg te krijgen over specifieke functies.
Productinformatie
Merk | Milwaukee |
Model | 9565 |
Categorie | Niet gecategoriseerd |
Taal | Nederlands |
Grootte | 9796 MB |