Mestic BA-2600 handleiding

162 pagina's
PDF beschikbaar

Handleiding

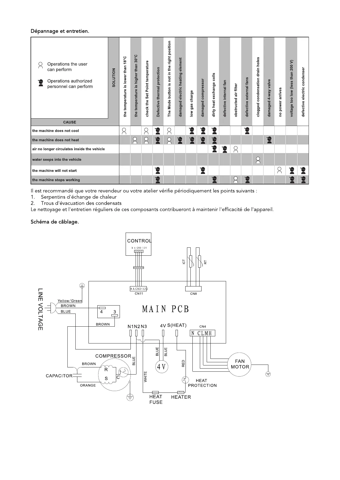
Je bekijkt pagina 69 van 162

Bekijk gratis de handleiding van Mestic BA-2600, stel vragen en lees de antwoorden op veelvoorkomende problemen, of gebruik onze assistent om sneller informatie in de handleiding te vinden of uitleg te krijgen over specifieke functies.

Productinformatie

MerkMestic
ModelBA-2600
CategorieNiet gecategoriseerd
TaalNederlands
Grootte32132 MB