Master Kitchen HMK 80A1 MS SP BK handleiding
Handleiding
Je bekijkt pagina 5 van 84

INSTALLATION
WALL DRILLING AND BRACKET FIXING
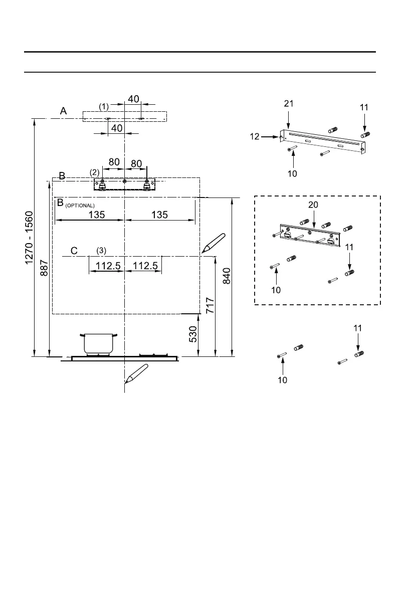
As a first step, proceed with the following drawings:
Mark Points:
● A vertical line up to the ceiling or up to the upper limit, at the center of the area in which the hood
is to be fitted.
● A horizontal line A at 1270 – 1560 mm above the cooker top.
● A horizontal line B at a minimum 887 (840 optional) mm above the cooker top.
● A horizontal line C at a minimum 717 mm above the cooker top.
● Mark a point (1) on the horizontal line A, 40 mm to the right of the vertical reference line.
● Repeat this operation on the other side, checking that the two marks are leveled.
● Mark a point (2) on the horizontal line B, 80 (135 optional) mm to the right of the vertical reference
line.
● Repeat this operation on the other side and on the vertical reference line, checking that the
three marks are leveled.
Optional
02 03 04
05 06 07 08
09 10 11 12
Bekijk gratis de handleiding van Master Kitchen HMK 80A1 MS SP BK, stel vragen en lees de antwoorden op veelvoorkomende problemen, of gebruik onze assistent om sneller informatie in de handleiding te vinden of uitleg te krijgen over specifieke functies.
Productinformatie
| Merk | Master Kitchen |
| Model | HMK 80A1 MS SP BK |
| Categorie | Afzuigkap |
| Taal | Nederlands |
| Grootte | 7933 MB |

