Master Kitchen HMK 80A1 MS SP BK handleiding
Handleiding
Je bekijkt pagina 29 van 84

05
INSTALLATION
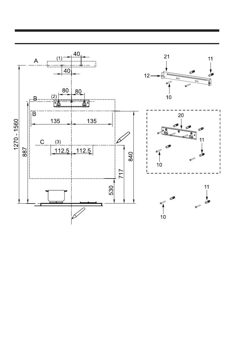
WANDBOHRUNG UND HALTERUNGSBEFESTIGUNG
OPTIONAL
(OPTIONAL)
Fahren Sie in einem ersten Schritt mit den folgenden Zeichnungen fort:
● Eine vertikale Linie bis zur Decke oder bis zur Obergrenze, in der Mitte des Bereichs, in dem die
Haube angebracht werden soll.
● Eine horizontale Linie A bei
1270 – 1560
mm über der Herdoberkante.
● Eine horizontale Linie B mindestens
887 (optional 840)
mm über der Herdoberkante.
● Eine horizontale Linie C mindestens
717
mm über der Herdoberkante.
Punkte markieren:
● Markieren Sie einen Punkt (1) auf der horizontalen Linie
A, 40
mm rechts von der vertikalen
Referenzlinie.
● Wiederholen Sie diesen Vorgang auf der anderen Seite und prüfen Sie, ob die beiden
Markierungen nivelliert sind.
● Markieren Sie einen Punkt (2) auf der horizontalen Linie B,
80 (optional 135)
mm rechts von
der vertikalen Referenzlinie.
● Wiederholen Sie diesen Vorgang auf der anderen Seite und an der vertikalen Referenzlinie und
prüfen Sie, ob die drei Markierungen nivelliert sind.
Bekijk gratis de handleiding van Master Kitchen HMK 80A1 MS SP BK, stel vragen en lees de antwoorden op veelvoorkomende problemen, of gebruik onze assistent om sneller informatie in de handleiding te vinden of uitleg te krijgen over specifieke functies.
Productinformatie
| Merk | Master Kitchen |
| Model | HMK 80A1 MS SP BK |
| Categorie | Afzuigkap |
| Taal | Nederlands |
| Grootte | 7933 MB |

