Handleiding
Je bekijkt pagina 16 van 31

Service and Installation Manual
16
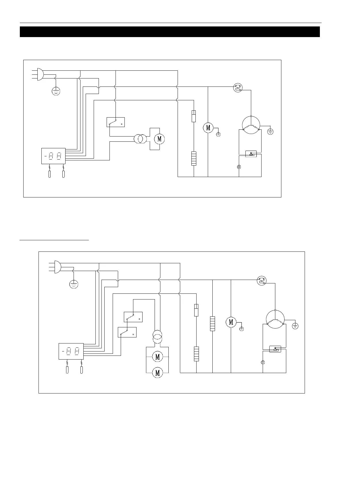
WIRING DIAGRAM
MODEL: IUC28F
MODEL: IUC48F IUC61F
N
L
PLUG
THERMAL
CUT-OFF
OVERLOAD
PROTECTOR
DOOR
SWITCH
FAN
POWER
CONDENSER
FAN
COMPRESSOR
THERMOSTAT DISPLAY
EVAP
FAN
ROOM
EVAP
STARTING
CURRENT
CAPACITOR
RELAY
SENSOR
N
L
PLUG
THERMAL
CUT-OFF
DOOR
SWITCH
FAN
POWER
OVERLOAD
PROTECTOR
CONDENSER
FAN
COMPRESSOR
THERMOSTAT DISPLAY
ROOM
EVAP
SENSOR
EVAP
FAN
STARTING
CAPACITOR
CURRENT
RELAY
MIDDLE FRAME HEATER
Bekijk gratis de handleiding van Ikon IUC36R, stel vragen en lees de antwoorden op veelvoorkomende problemen, of gebruik onze assistent om sneller informatie in de handleiding te vinden of uitleg te krijgen over specifieke functies.
Productinformatie
| Merk | Ikon |
| Model | IUC36R |
| Categorie | Koelkast |
| Taal | Nederlands |
| Grootte | 4054 MB |







