Ikon IUC36R handleiding

31 pagina's
PDF beschikbaar

Handleiding

Je bekijkt pagina 11 van 31
Service and Installation Manual
11
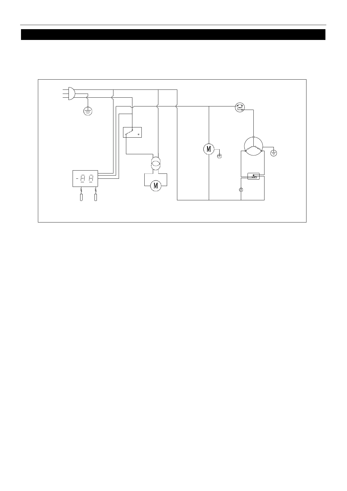
WIRING DIAGRAM
MODEL: IUC27
N
L
PLUG
DOOR
SWITCH
OVERLOAD
PROTECTOR
CONDENSER
FAN
COMPRESSOR
THERMOSTAT DISPLAY
FAN
POWER
CURRENT
RELAY
ROOM
EVAP
EVAP
FAN
STARTING
CAPACITOR
SENSOR

Bekijk gratis de handleiding van Ikon IUC36R, stel vragen en lees de antwoorden op veelvoorkomende problemen, of gebruik onze assistent om sneller informatie in de handleiding te vinden of uitleg te krijgen over specifieke functies.

Productinformatie

MerkIkon
ModelIUC36R
CategorieKoelkast
TaalNederlands
Grootte4054 MB