Ikon IPP94 handleiding
Handleiding
Je bekijkt pagina 16 van 31

Service and Installation Manual 
16 
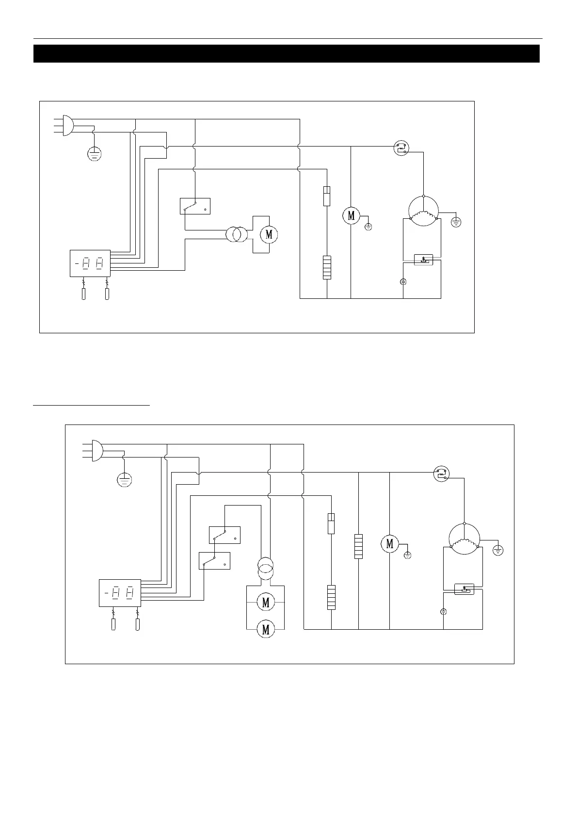
WIRING DIAGRAM 
MODEL: IUC28F 
MODEL: IUC48F IUC61F
N 
L 
PLUG
THERMAL
CUT-OFF
OVERLOAD
PROTECTOR
DOOR
SWITCH
FAN 
POWER 
CONDENSER
FAN
COMPRESSOR
THERMOSTAT DISPLAY
EVAP
FAN
ROOM
EVAP
STARTING 
CURRENT 
CAPACITOR 
RELAY
SENSOR
N
L
PLUG 
THERMAL 
CUT-OFF 
DOOR 
SWITCH 
FAN 
POWER 
OVERLOAD 
PROTECTOR 
CONDENSER 
FAN 
COMPRESSOR 
THERMOSTAT DISPLAY 
ROOM 
EVAP 
SENSOR 
EVAP 
FAN 
STARTING 
CAPACITOR 
CURRENT 
RELAY 
MIDDLE FRAME HEATER 
Bekijk gratis de handleiding van Ikon IPP94, stel vragen en lees de antwoorden op veelvoorkomende problemen, of gebruik onze assistent om sneller informatie in de handleiding te vinden of uitleg te krijgen over specifieke functies.
Productinformatie
| Merk | Ikon | 
| Model | IPP94 | 
| Categorie | Niet gecategoriseerd | 
| Taal | Nederlands | 
| Grootte | 4054 MB | 







