Ikon IBC-95 handleiding

12 pagina's
PDF beschikbaar

Handleiding

Je bekijkt pagina 8 van 12
Service and Installation Manual
8
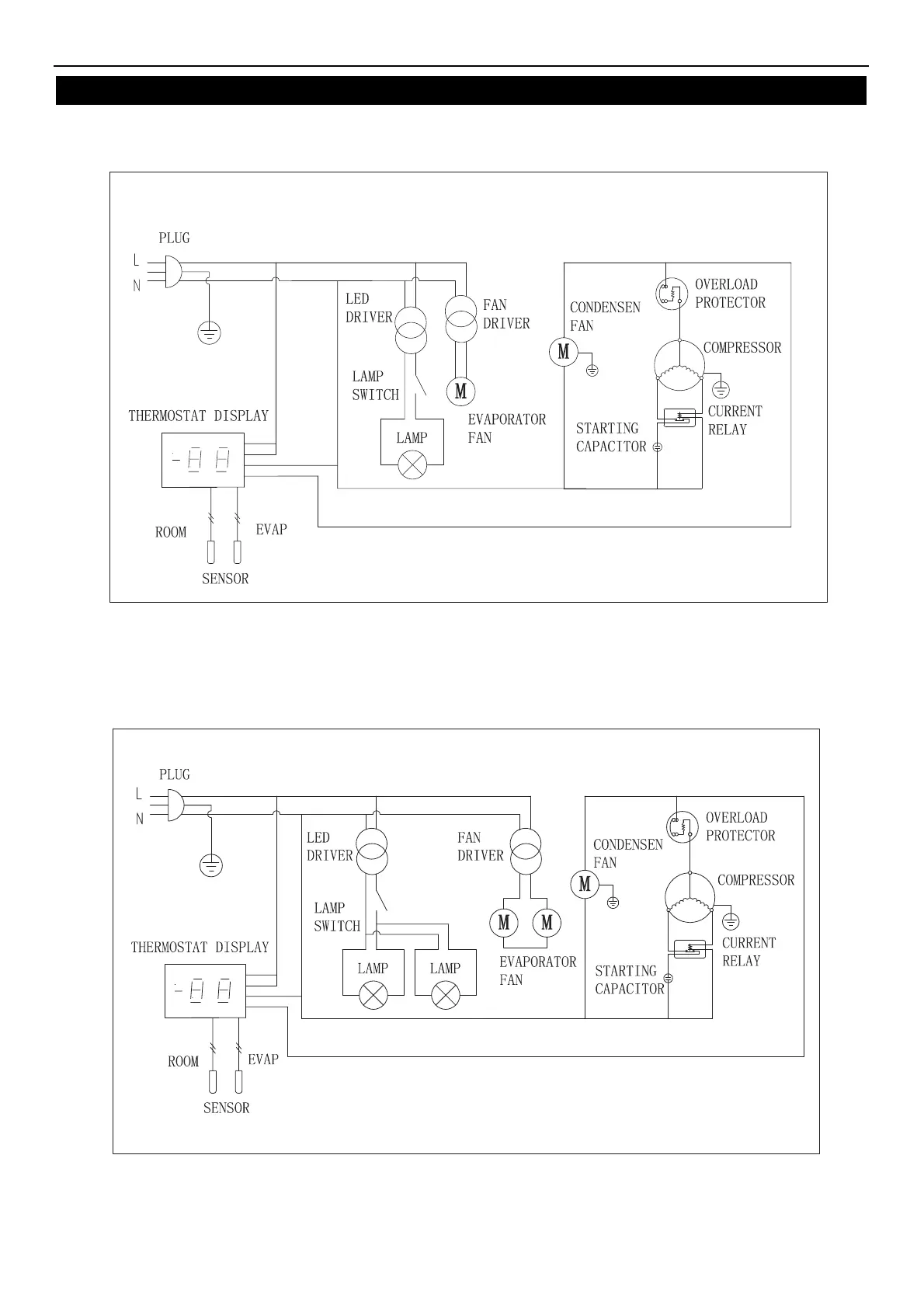
WIRING DIAGRAM
MODELIBC36 / IBC49 / IBC64
MODELIBC95

Bekijk gratis de handleiding van Ikon IBC-95, stel vragen en lees de antwoorden op veelvoorkomende problemen, of gebruik onze assistent om sneller informatie in de handleiding te vinden of uitleg te krijgen over specifieke functies.

Productinformatie

MerkIkon
ModelIBC-95
CategorieKoelkast
TaalNederlands
Grootte1687 MB