Growatt MAX 185-253KTL3-X HV handleiding
Handleiding
Je bekijkt pagina 31 van 77

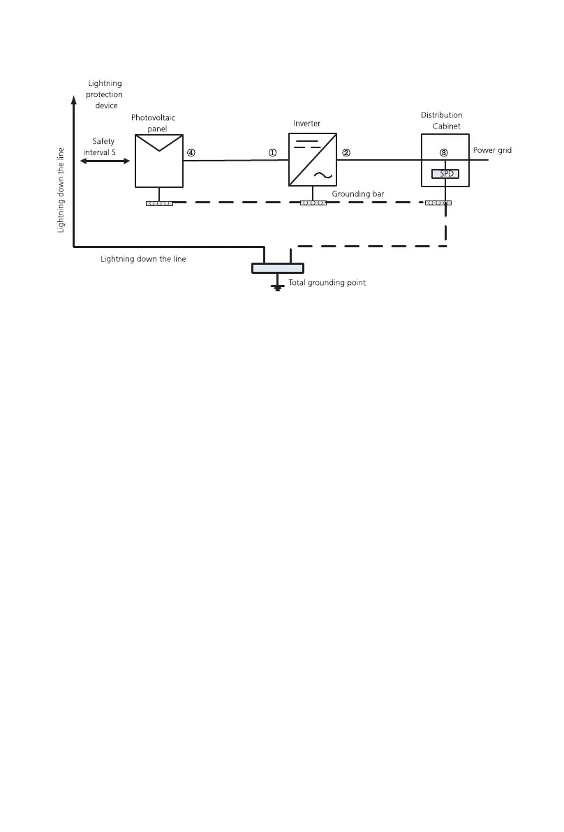
1)It is generally recommended to install lightning protection devices (such as lightning
rods / lightning protection belts and down conductors) to prevent lightning from hitting
the PV array.
2)Lightning protection devices and down-conductors and related equipment in
Suggested value of S: According to the general 5 storey height (about 15m) building
roof, S takes 2.5m enough, this distance can be simplified according to the inverse
relationship of the floor height.
A. When the safety distance S is satisfied:
The position ①③ of the figure should be equipped with a lightning protection module. In
general, it is recommended to install Type II in position ① and Type I in position ③.
B. When the safety and safety distance S is not met:
In addition to position 3, Type I lightning protection module should be installed in Figure
①②④.
3)The lightning down conductor and the equipment ground wire eventually sink at a
total ground point, but the two cannot share the wire. That is, the equipment grounding
wire should be pulled separately, and the wire diameter requirement >6mm² when the
safety interval distance S is satisfied.
4)About the above lightning protection lightning receptor system related design
reference GB/T 21714.3-2015.
27
28
7Commissioning
7.1 Commission The inverter
7.1.1 Set inverter address
7.1.1.1 Set RS485 address with Shinebus
• If the inverter is stored over one month, its default time and date may
looks wrong, the time and date should be reset before connection to
the grid.
After inverter is started normally, inverter address can be set via RS485/USB converting to
WIFI.When multiple inverters are connected in parallel via RS485, the inverter must be
set to a different communication address. When a single inverter communicates, the
default communication address can be used.
Note: The default communication address of the inverter is 1, which can be set to 1-254.
The 485 address of the inverter can be modified by Shinebus, This operation is
performed by a professional.
7.1.1.2 Set RS485 address on ShinePhone APP
Refer to 8.2 download mobile APP ShinePhone and connect to inverter WIFI to enter local
monitoring page, this operation is performed by a professional.
1>Click “Parameters”;
2>Enter passwor.(When you use it for the first time, you need to set the password
first. Click "Reset password" to enter the OSS account number and password. The
distributor and installer can apply for the OSS account from Growatt. Click "Sign in"
to set the password. After the setting is successful, you can start using it.)
3>Click top item “COM Address”;
4>Click the "Read" button in the upper right corner to read the current communication
address of the inverter;
5> Set inverter com address;
6>Read inverter com address to ensure setting is successful;
The inverter will be set to the appropriate model according to the standards of different
countries or regions before leaving the factory. For example, the inverters shipped to
Australia are configured as Australian model in the factory.
Note: The inverter is configured for Australia at the factory.
Fig 6.11
Bekijk gratis de handleiding van Growatt MAX 185-253KTL3-X HV, stel vragen en lees de antwoorden op veelvoorkomende problemen, of gebruik onze assistent om sneller informatie in de handleiding te vinden of uitleg te krijgen over specifieke functies.
Productinformatie
| Merk | Growatt |
| Model | MAX 185-253KTL3-X HV |
| Categorie | Niet gecategoriseerd |
| Taal | Nederlands |
| Grootte | 11687 MB |







