Handleiding
Je bekijkt pagina 22 van 24

- 22
-
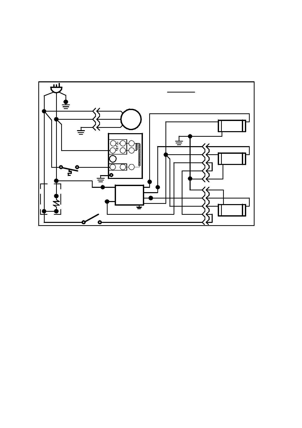
MAIN WIRING DIAGRAMS
REFRIGERATED SELF CONTAINED (120VOLT)
BLK
G
SHEL LIGHT
LAMP
G
TOP LIGHT
LAMP
BLK
B
R
B
B
R
(THERM)
B
R
W
BLK
BLK
(BLK)
B
BLK
(S2)
G
SHELF
LIGHT
LAMP
BLK
B
R
W
M
BLK
EVAP. FAN MOTOR
G
BLK/RIB
BALLAST
BLK/RIB
BLK
BLK
(SWITCH)
LIGHT
SWITCH
BLK
BLK
(THERM)
R
TERMOSTAT
(BALLAST)
(BALLAST)
(BALLAST)
(S1)
B
R
B
R
G
COLOR CODE
B = BLUE
Y = YELLOW
W = WHITE
R = RED
BLK = BLACK
G = GREEN
G
CONDENSER UNIT
W/CONDO. PAN
R
BLK
BLK
PLUG & CORD
(T)
(W)
(G)
91-17145 12/29/10
2
M
1
3
S
1
RELAY
OVERLOAD
W
FAN
S
C
R
(SWITCH)
W
W
BLK
OPT
FRONT
DOOR
HEATER
Bekijk gratis de handleiding van Federal ERR4828SS, stel vragen en lees de antwoorden op veelvoorkomende problemen, of gebruik onze assistent om sneller informatie in de handleiding te vinden of uitleg te krijgen over specifieke functies.
Productinformatie
Merk | Federal |
Model | ERR4828SS |
Categorie | Koelkast |
Taal | Nederlands |
Grootte | 2341 MB |