Handleiding
Je bekijkt pagina 38 van 40

38
Schéma de câblage
0 1 2 3 4 5 6 7 8 9
H90_021
02
Drawing N : Rev :
Modif. by
Doc.status
Do not get quotas from the drawing do not bring
modifications without authorization of techincal office.
According to the law we reserve the own of the present
drawing with reproduction prohibition partial or total.
Approved date
Modification description
Approved by
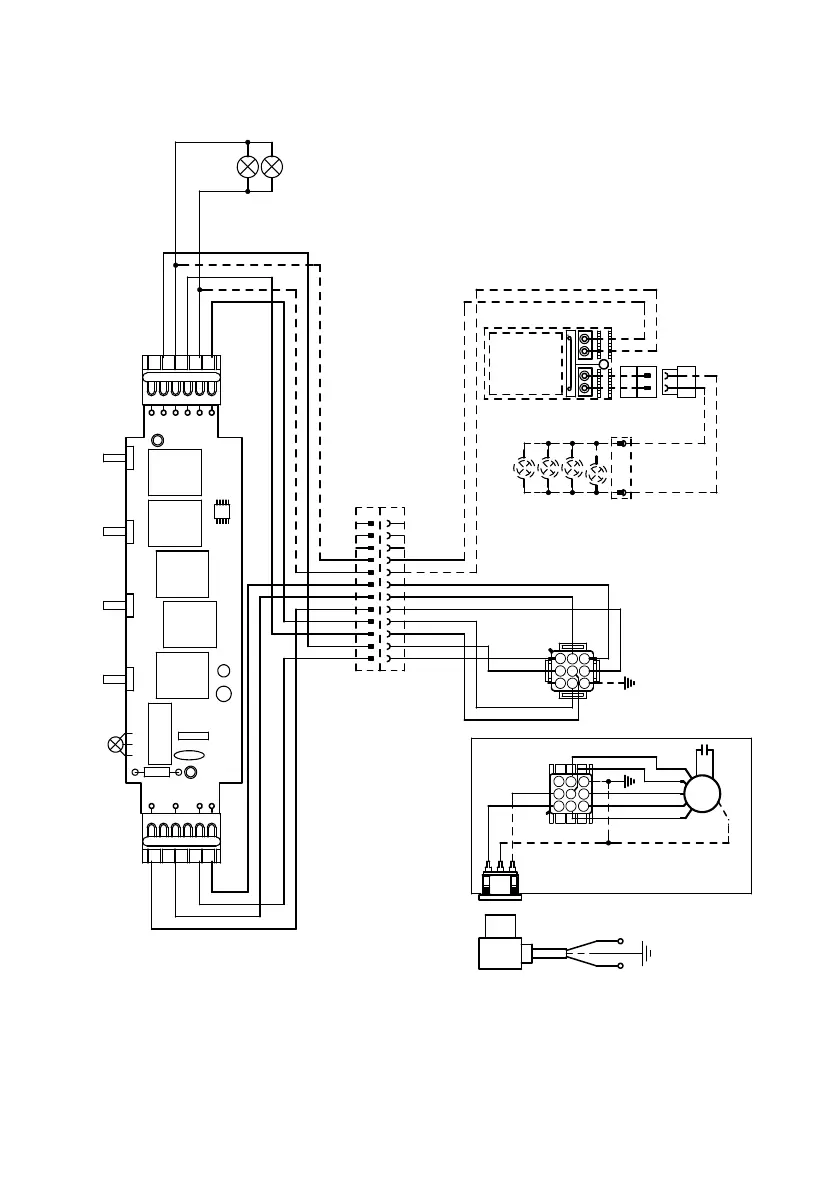
SCHEMA ELETTRICO M8-4V ESZ
Doc Type
Denomination
Creation date
16.Feb.2018
CORRADO DOLCE
Created by
991.0349.116
Code
220-240V ~50Hz
220~60Hz
110-127V 60Hz
F N
BLU
PNK
BRW
WHT
1
2
3
4
5
6
BLK
Y-G
123
654
987
PNK
M8-4V
BRW
ORG
M1
V1
MC
F
V2
ESZ
BRWWHT
L-BBLU
BLK
GRY
BLK
GRY
123
654
789
0-1
MOTOR
L-B
BRW
1
1
BRW
BRW
L-B
2
2
L-B
BLK
3
3
BLK
GRY
4
4
GRY
2
SPEED
BLU
5
5
BLU
BLU
PNK
6
6
PNK
PNK
WHT
7
7
WHT
WHT
VLT(org)
8
8
VLT(org)
RED(org)
9
9
RED(org)
10
10
3/I
SPEED
11
11
12
12
HALOGEN
LAMPS
0-1
LIGHT
N
L
V4
L
V3
PRI.SEC.
ELECTRONIC
TRNSFORMER
WHT
1
2
3
4
5
6
L-B
BLK
GRY
RED(ORG)
VLT(ORG)
RED
VLT
VLT
INCANDESCENT/HALOGEN
LAMP
RED
Bekijk gratis de handleiding van Faber OSTR30SS400, stel vragen en lees de antwoorden op veelvoorkomende problemen, of gebruik onze assistent om sneller informatie in de handleiding te vinden of uitleg te krijgen over specifieke functies.
Productinformatie
| Merk | Faber |
| Model | OSTR30SS400 |
| Categorie | Afzuigkap |
| Taal | Nederlands |
| Grootte | 3908 MB |







