Handleiding
Je bekijkt pagina 23 van 76

23
0 1 2 3 4 5 6 7 8 9
R
P
P
H90_615
01
Drawing N : Rev :
Modif. by
Doc.status
Do not get quotas from the drawing do not bring
modifications without authorization of techincal office.
According to the law we reserve the own of the present
drawing with reproduction prohibition partial or total.
Approved date
Modification description
Approved by
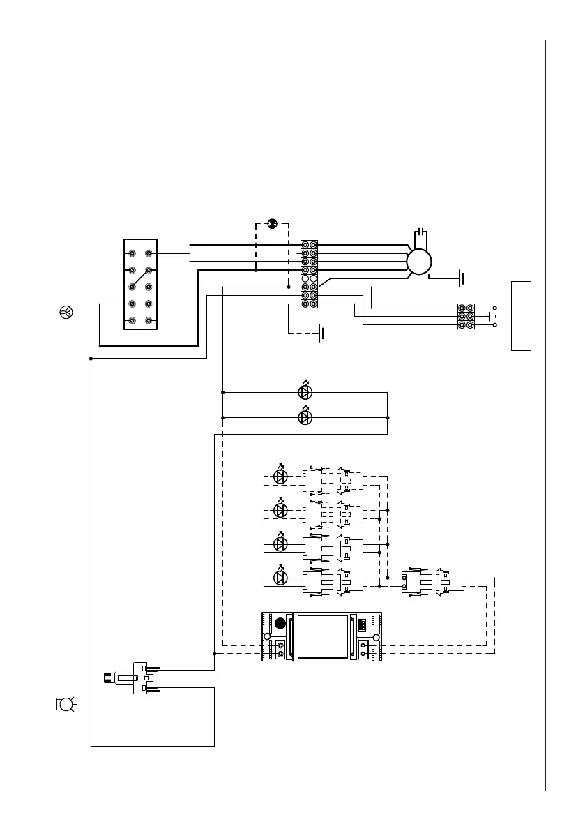
WIRING DIAGR.M8/4V SCL/PB LED
Doc Type
Denomination
Creation date
17.Ott.2019
DOLCE CORRADO
Created by
991.0599.900
Code
0 1 LIGHT
BRW
RED
SEC.
- +
ELECTRONIC
TRNSFORMER
L N
RED
GRY (red)
BLK (vlt)
1
2
12
12
GRYGRYGRY
1
LED
BLKBLKBLK
2
1
2
12
GRYGRY
LED
BLKBLK
12
12
GRYGRY
LED
BLKBLK
12
12
GRYGRY
LED
BLKBLK
VLT
LED
RED
VLT
LED
RED
BRW
BLU
Y-G
BLK
F
2
1
Y-G
110-127V 60Hz
WHT
N
BLU
4
3
Y-G
1 2 3 SPEED
BRWBLK
BRW
BRW
6
5
WHTVLTWHT
PNK
M8-4V
BRW
ORG
Y-G
8
7
BLU
WHT
10
9
BLKGRY
BLK
LP
INSM28GR240 INSM21GR240
WIRING DIAGRAM
Bekijk gratis de handleiding van Faber INSP28SS240, stel vragen en lees de antwoorden op veelvoorkomende problemen, of gebruik onze assistent om sneller informatie in de handleiding te vinden of uitleg te krijgen over specifieke functies.
Productinformatie
| Merk | Faber |
| Model | INSP28SS240 |
| Categorie | Afzuigkap |
| Taal | Nederlands |
| Grootte | 7121 MB |







