EXSYS EX-42034 handleiding
Handleiding
Je bekijkt pagina 8 van 20

8
Deutsch EX-42034
4.2 Jumper Einstellungen
JP1:
P12V
X12V
P5V
X5V
Wenn Sie einen der Jumper JP2-JP5 auf 5V oder 12V gesetzt haben,
können Sie mit dem Jumper JP1 den Spannungswert einstellen. Es gibt
4 verschiedene Spannungsquellen.
(Achtung! Anschluss J4 muss mit dem PC-Netzteil verbunden sein!)
X5V = 5Volt vom PC-Netzteil (Werkseinstellung)
P5V = 5Volt vom Mainboard
X12V = 12Volt vom PC-Netzteil
P12V = 12Volt vom Mainboard
5V = Am Pin 9 liegt jetzt eine Spannung von +5V DC an.
(Werkseinstellung)
12V = Am Pin 9 liegt jetzt eine Spannung von +12V DC an.
Es gibt den Jumper vier Mal auf der Platine, sodass Sie für alle seriellen
Ports die Einstellung individuell vornehmen können. Die Einstellung der
Spannung nehmen Sie mit JP1 vor. Dieser sollte aber bei Standard
Anwendungen nicht verstellt werden.
JP2-JP5:
12V 5V
4. Switch und Jumper Einstellungen
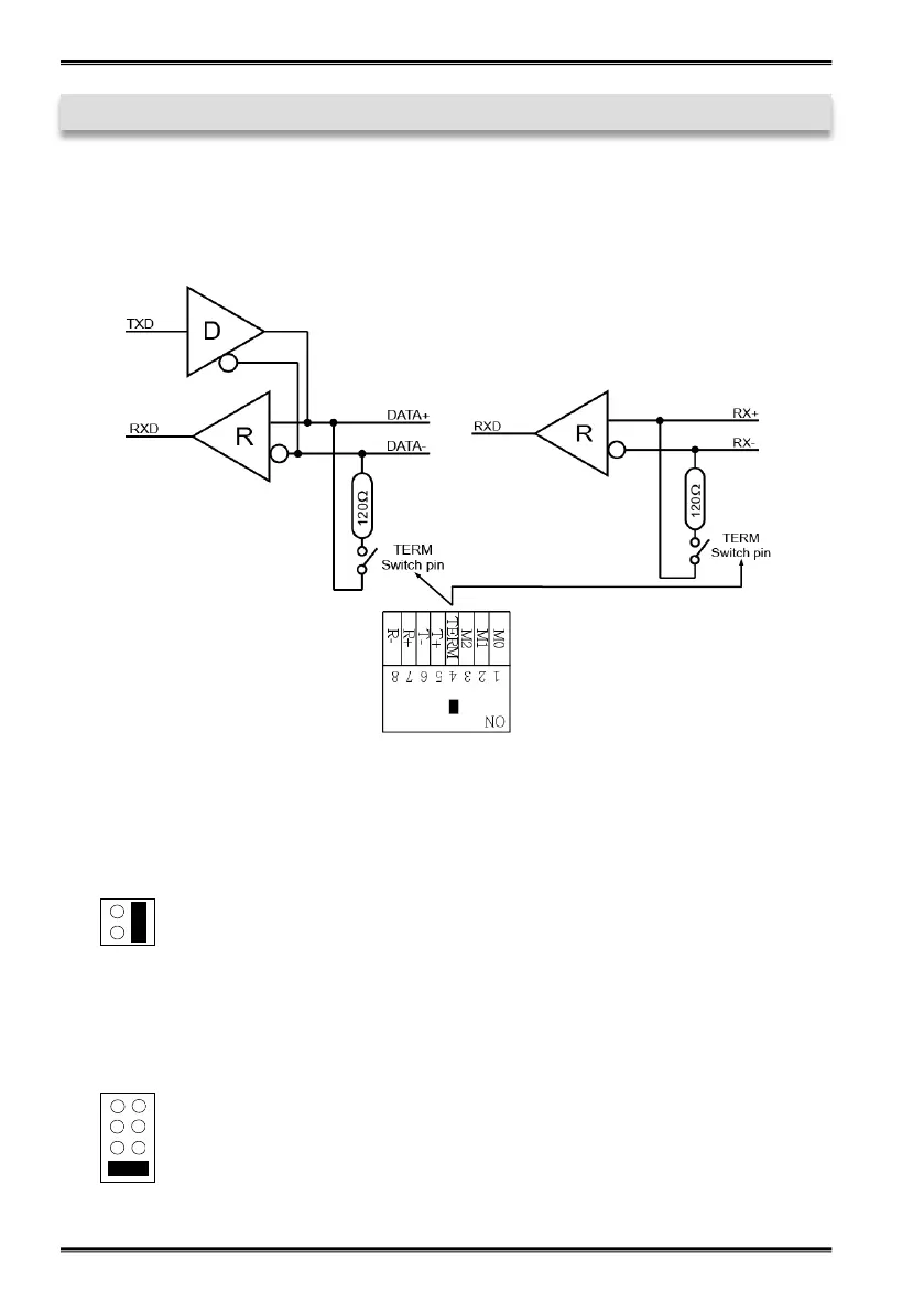
RS-485 2-Draht Mode
RS-422 und RS-485 4-Draht Mode
Terminator für RS-422, RS-485 2-Draht und RS-485 4-Draht Mode:
© Copyright 2020 by EXSYS Vertriebs GmbH. All Rights Reserved
4.1 Switch Einstellungen
Bekijk gratis de handleiding van EXSYS EX-42034, stel vragen en lees de antwoorden op veelvoorkomende problemen, of gebruik onze assistent om sneller informatie in de handleiding te vinden of uitleg te krijgen over specifieke functies.
Productinformatie
| Merk | EXSYS |
| Model | EX-42034 |
| Categorie | Niet gecategoriseerd |
| Taal | Nederlands |
| Grootte | 2143 MB |
Caratteristiche Prodotto
| Kleur van het product | Oranje |
| Gebruikershandleiding | Ja |
| Soort serieële aansluiting | RS-232, RS-422, RS-485 |
| Aantal per verpakking | 2 stuk(s) |
| Intern | Ja |







