ElectriQ iQool-2MS9K9KB handleiding

44 pagina's
PDF beschikbaar

Handleiding

Je bekijkt pagina 36 van 44
36
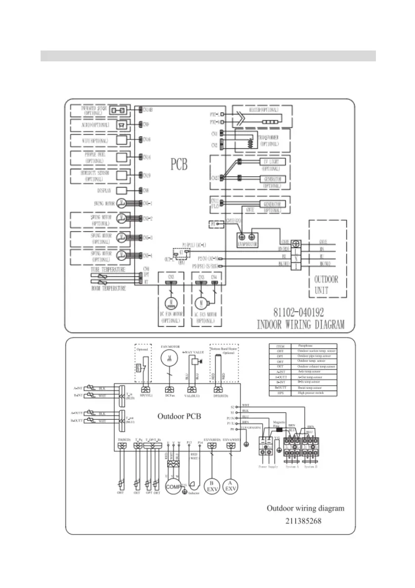
ELECTRICAL WIRING DIAGRAMS
Please note: The diagrams provided in the manual are for guidance only. Due to continual
product development the diagrams provided on the units themselves should be followed
where any discrepancies are found

Bekijk gratis de handleiding van ElectriQ iQool-2MS9K9KB, stel vragen en lees de antwoorden op veelvoorkomende problemen, of gebruik onze assistent om sneller informatie in de handleiding te vinden of uitleg te krijgen over specifieke functies.

Productinformatie

MerkElectriQ
ModeliQool-2MS9K9KB
CategorieAirco
TaalNederlands
Grootte2848 MB