Ekko ES60E handleiding

65 pagina's
PDF beschikbaar

Handleiding

Je bekijkt pagina 63 van 65
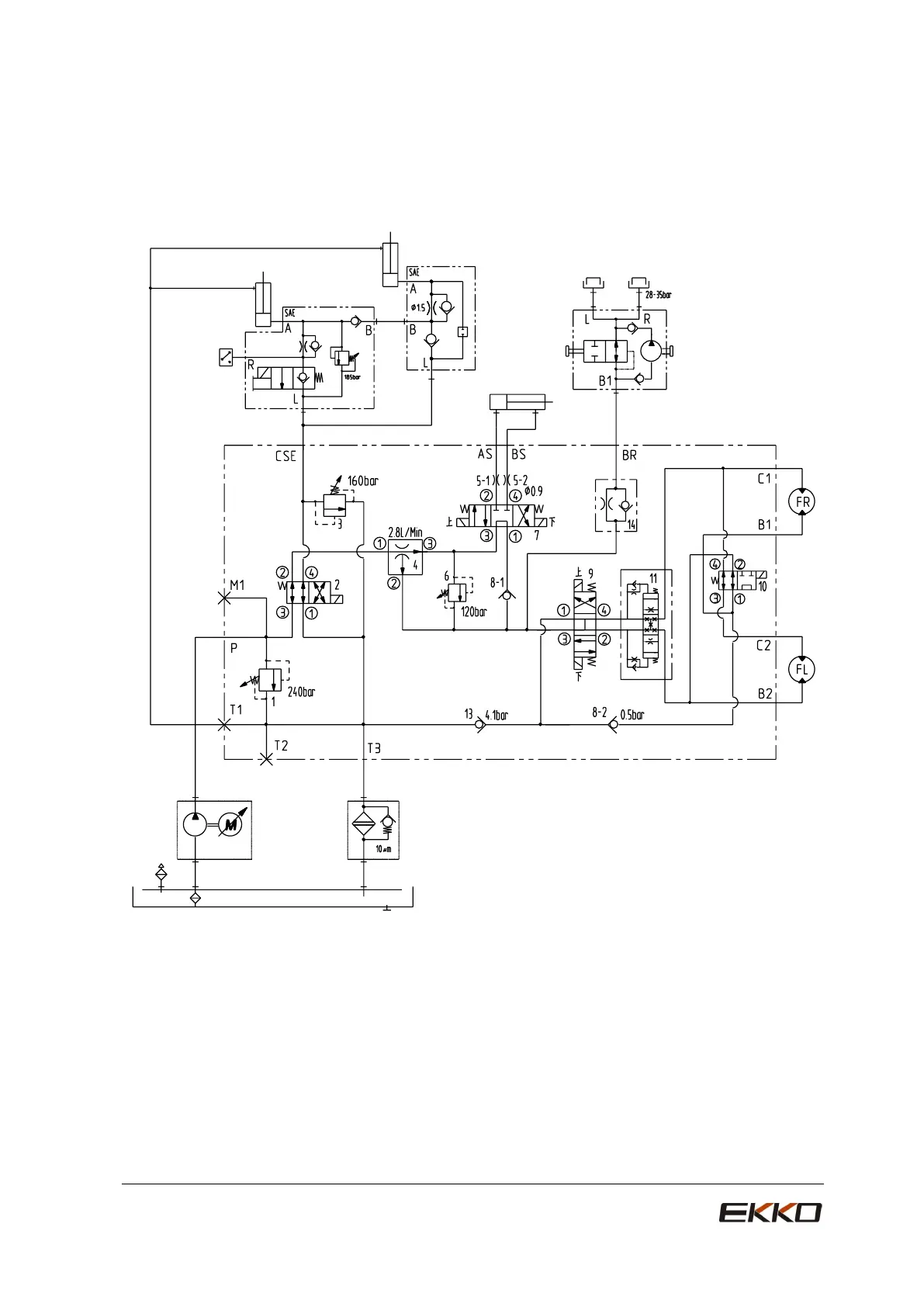
Hydraulic Schematic Diagram
61
ES100E/ES120E
Y7Y7
G1/4-19
Y1Y1
Y2Y2 Y3Y3
Y4Y4
Y5Y5
Y6Y6

Bekijk gratis de handleiding van Ekko ES60E, stel vragen en lees de antwoorden op veelvoorkomende problemen, of gebruik onze assistent om sneller informatie in de handleiding te vinden of uitleg te krijgen over specifieke functies.

Productinformatie

MerkEkko
ModelES60E
CategorieNiet gecategoriseerd
TaalNederlands
Grootte8709 MB