Ebro GFX 460 handleiding
Handleiding
Je bekijkt pagina 10 van 28

10 Bedienungsanleitung
Deutsch
GFX 460
Installation
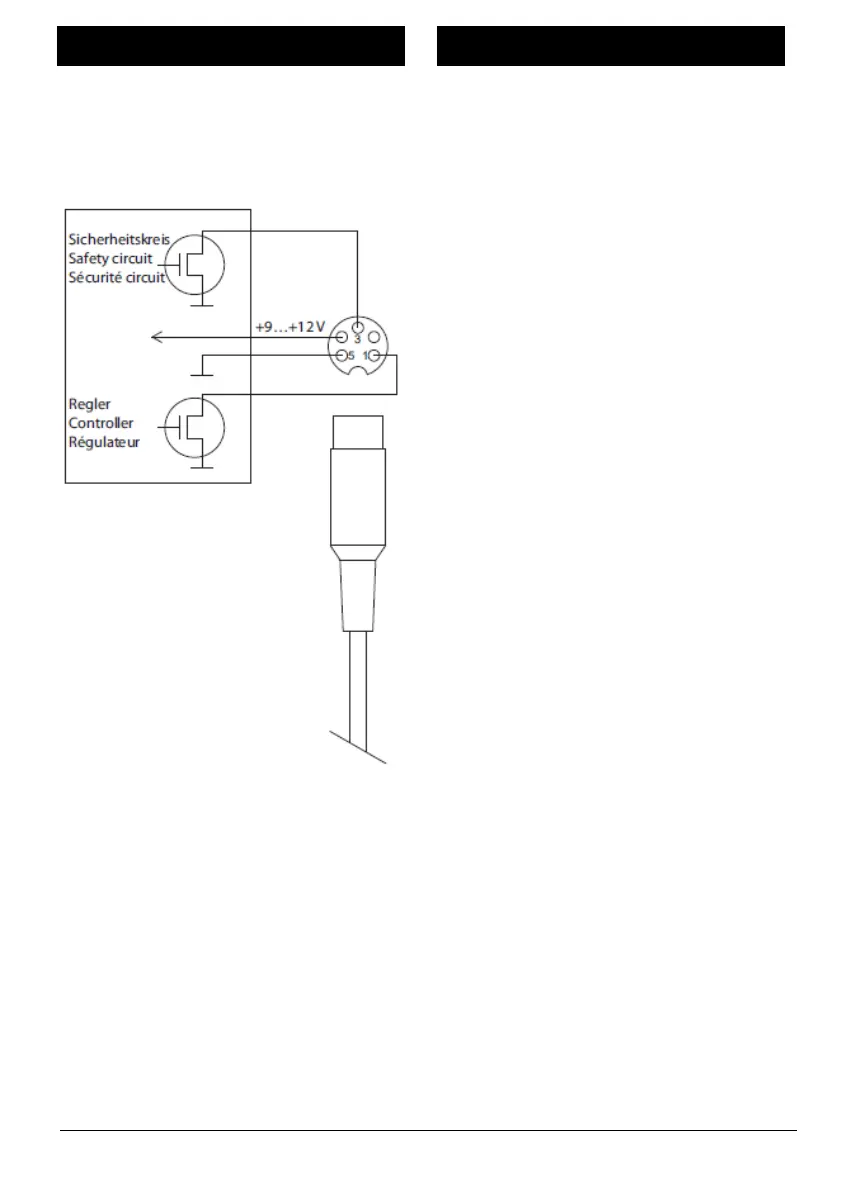
Das Gerät benötigt eine stabile
Stromversorgung von 9…12 V. Diese
wird von vielen elektrischen
Laborgeräten über eine 5-polige DIN-
Diodenbuchse bereitgestellt.
Aus diesem Grund besitzt das Gerät ein
Anschlusskabel mit DIN-Diodenstecker,
das auch die Steuerleitung für die
Heizung enthält. Dieses
Anschlusskabel ist für den direkten
Anschluss an Heizplatten
verschiedener namhafter Hersteller
ausgelegt.
Die Anschlussbelegung des Steckers
entnehmen Sie bei Bedarf
nebenstehender.
Für den Anschluss von Heizplatten oder
Heizpilzen ohne DIN-Diodenbuchse
benötigen Sie die als Zubehör
erhältliche Relaisbox RB 1691.
• Positionieren Sie das Gerät an der
gewünschten Stelle.
• Stecken Sie den DIN-
Diodenstecker des
Anschlusskabels in die
entsprechende Buchse des
verwendeten Laborgerätes.
Bekijk gratis de handleiding van Ebro GFX 460, stel vragen en lees de antwoorden op veelvoorkomende problemen, of gebruik onze assistent om sneller informatie in de handleiding te vinden of uitleg te krijgen over specifieke functies.
Productinformatie
| Merk | Ebro |
| Model | GFX 460 |
| Categorie | Niet gecategoriseerd |
| Taal | Nederlands |
| Grootte | 2513 MB |







