Delfield D4472NP handleiding

32 pagina's
PDF beschikbaar

Handleiding

Je bekijkt pagina 29 van 32
Part Number: 9295093 07/23 29
Section 5
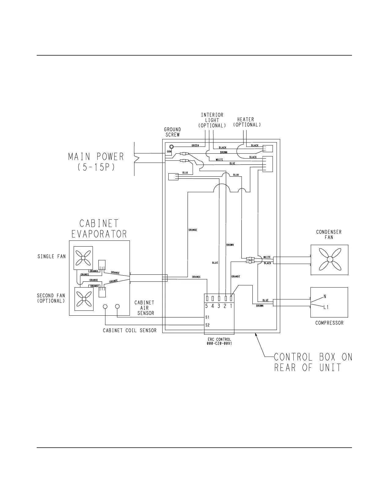
Wiring Diagrams

Bekijk gratis de handleiding van Delfield D4472NP, stel vragen en lees de antwoorden op veelvoorkomende problemen, of gebruik onze assistent om sneller informatie in de handleiding te vinden of uitleg te krijgen over specifieke functies.

Productinformatie

MerkDelfield
ModelD4472NP
CategorieKoelkast
TaalNederlands
Grootte8695 MB